在大闹技术革新、技术革命运动的高潮中,在党的教育启发下,我结合着参加北京市劳动人民文化宫工人业余无线电学习班所取得的知识,和本单位的几位同志一起,共同研究制作出这样一具电子时间控制器。这只控制器是粘合着我们单位生产上的需要制成的,用来控制摄影,印相和放大的曝光时间,但是也可以广泛地应用在工业生产的其他方面,而且经过进一步的改进,还可以改制成为连续自动的定时开关。

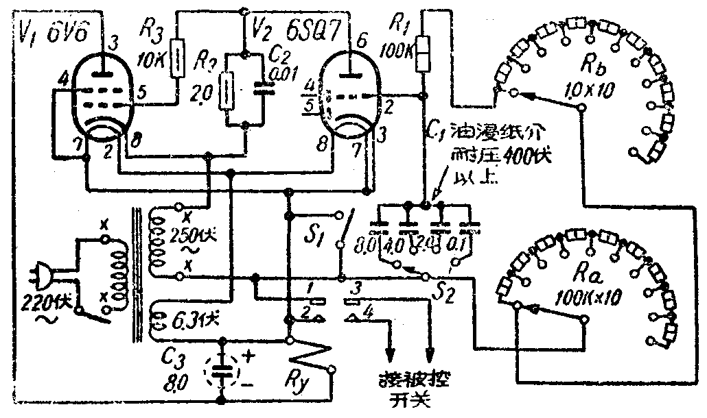
这具控制器使用未加整流的交流电源。它主要是利用并联接在一只电子管栅极回路里的电容电阻的充电和迟延放电时间,控制另一电子管的屏流,来管理着一只继电器电路,使它开启闭合。它能够在百分之一秒至几千秒的时间范围内准确稳定地工作。控制器的线路如附图。图中S\(_{1}\)是总的控制开关,在接通电源,电子管灯丝燃热以后,掀下S1,一方面接通了继电器Ry,使电子管V\(_{1}\)屏极得到高压;一方面它又使电子管V2栅极回路中并联RC电路中的C\(_{1}\)迅速充电,把负压加到V2的栅极上,使它对阴极形成很高的负电位,以至使V\(_{2}\)屏极和阴极间足以闭塞不能导电。由于V2不能导电,V\(_{1}\)的栅极对它的阴极电压为零,所以V1得到屏压后开始作整流导电。在电流通过Ry达到继电器的起动电流时,接点1和2闭合,同时3和4也闭合,使被控制的电路接通。C\(_{1}\)充电以后,同时也通过并联的R1进行放电,放电时V\(_{2}\)的栅负压随着降低,使V2的屏极阴极间开始导电。这时V\(_{2}\)也是工作在整流的电路里,但是对V1而言,它的屏极是负,阴极是正,屏流通过负荷电阻R\(_{2}\)产生的电压经过R3交连到V\(_{1}\)管的控制栅上,使V1的栅负压由零渐渐升高,以至截断V\(_{1}\)的屏流,使它不能导电。当V1的屏流低至继电器的操作电流以下时。接点被弹簧拉回,使1、2两点开路,同时也使3、4接点开路,完成了一次定期接通和断开的控制工作。控制时间的长短,关键在于V\(_{2}\)栅回路中的RC配合,C1的容量越大,R\(_{1}\)的阻值越高,放电的时间越长,继电器的闭合时间也越长。所以变换不同的电阻和电容,便能得出不同的控制时间来。曾经实验C1用8微法,R\(_{1}\)用30兆欧,实际控制的从电路闭合到断开的时间达2730秒(按照电容×电阻=时间常数来计算应当是2400秒,可能由于另件的误差和电路中的其他条件,实测的时间比计算的高)。又如C1用0.05微法,R\(_{1}\)用100K能得到近于1/100秒。经过多少次的试验,都很准确。如果制作时使用的另件质量较好,误差是很小的,可以在0.1%以下。

C\(_{1}\)各电容器必须选用油浸纸介质耐压在400伏以上的,才能保证控制时间稳定不变。电源变压器为普通的三灯电源。电铃变压器也可以应用,可把接250伏高压两点,接初级两端上,如图1注有×处。继电器Ry是双刀双投式的。直流电阻3000欧,起动电流10至20毫安。我们是用买来的12伏低压双刀双投继电器改制的。将原12伏线圈拆除,用绝缘壳纸做一个线圈架,中心直径比铁心略大一些,高度低于铁心1毫米,用质量较好的0.085至0.095毫米直径(43号)漆包线绕13500圈,各层间不必衬纸,绕好后用绝缘蜡绸捆牢,装回原继电器的架上。装接和使用时继电器应当平放。栅极各接线以越短越好。C3是并联在继电器上起稳流作用的,注意极性不可接反。接R\(_{1}\)和C1的组成情况,可得不同的控制时间来,旋动R\(_{a}\),每增进一档,时间增加1秒。旋动Rb,每进一档,时间增加10秒。
在调整方面,如装接无误,接通电源约1分钟后,按下开关S\(_{1}\),继电器即可闭合。如发现继电器象电铃一样振动不止,说明是C3开路或漏电严重。继电器闭会以后,如果始终不再弹回,可首先检查R\(_{1}\)串联各电阻间有否开路,V2管座是否接触良好。如果按下S\(_{1}\)时继电器发生蜂鸣不能闭合,可能是拉簧太紧,调松一点便可应用。如果接通S1时继电器闭合,断开S\(_{1}\)时继电器随即弹回,形成电门开关,故障在于继电器的接点上,1和2没能很好的闭合,这时必须仔细调整这些接点,使它接触优良。(迟新杰)
