在一般的人民公社广播站里,常常由一个技术员兼管许多其他工作,由于电源的故障,往往在停止广播后,忘记或不及时的将广播开关倒向“电话”,影响通话。我们为了避免这种事故,作了一个自动报警装置。
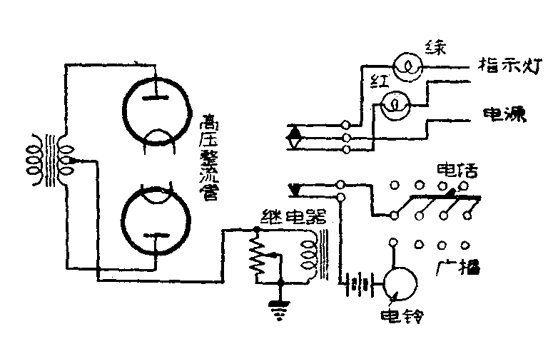
作法很简单,就是在排列得很多的电话开关里加一只电铃开关,它和接在高压回路负极端的继电器簧片、直流电源(用干电池)以及电铃串联。当准备广播,把开关倒向“广播”时,电铃开关闭合,电铃响;当广播机加上高压后,继电器被吸,它的接点分开,电铃回路被切断,铃声停止;但广播结束关机,或突然停电,继电器跳开,接点重又闭合,电铃又响,直到把开关倒向“电话”。这样就起到报警作用,我们用了半年多,效果很好。

图中并联在继电器两端的可变电阻,是用来配合继电器,使过大的高压电流分路。
另外,选用一只多刀的继电器,可以把红绿指示灯接起来,接法见图,工作时继电器簧片吸住,红灯亮,高压断路后,下接点跳开,上接点接通,红灯灭,绿灯亮。(泰兴黄桥公社广播站杨燕毅)