我县的地区比较大,用小型直流电话会议机召开电话会议时,远地声音很小。为了便于党委指导工作,满足当前农田水利工程的紧急需要,我们试装了一部广播、电话会议机。这种机器可以三用:(1)开会时用作扩音机,(2)能够当电话对讲,(3)召开广播或电话会议时,相互之间可以讨论发言。这部机器装好以后,曾召开过全县各个公社、各公社的生产大队的电话会议,声音很大。如果只供各个公社收听,可以全部用舌簧喇叭,50米左右都可以听得清楚,基本上满足了党委的需要。我们根据已装成的经验,准备再给每个公社装一部像这样的直流机,使党委指导工作更方便、更灵活。现在把这部机器介绍如下:
一、线路结构

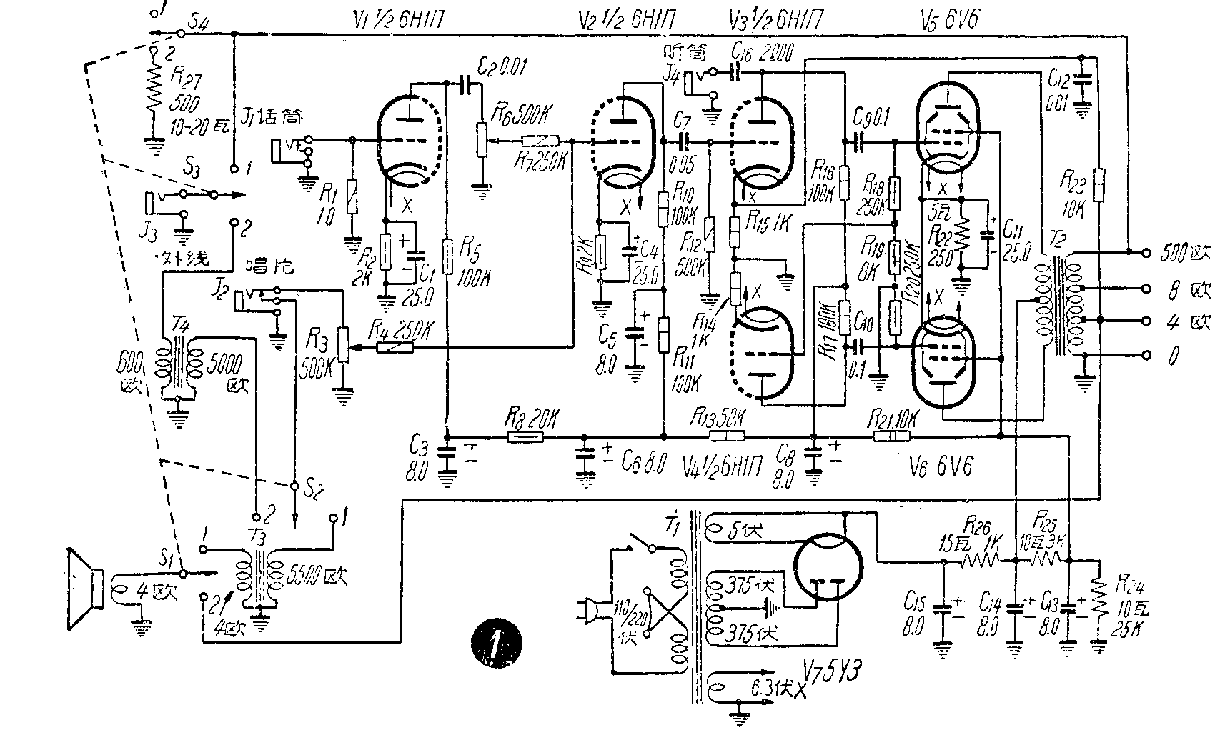
这部机器的线路如图1。共用了五只电子管,从图中可以看出,实际上等于七只电子管使用。一只6H1П的一半作为话筒前置放大,另一半作为指音器电压放大,同时也作为宽街第二级电压放大;另一只 6Н1П作为倒相线路;两只6V6作末级放大;5y3作全波整流。线路结构和一般扩音机相同(若有现成的扩音机改制也可)。T\(_{1}\)是一只六七灯的电源变压器,T2是6V6用推挽输出变压器;T\(_{3}\)是一只单只6V6的输出变压器,初次级颠倒反接,次级4欧配合机内扬声器,初级5500欧作高阻抗输出;T4是一只音频变压器,初级600欧配合线路阻抗,次级5000欧配合输入电路;S\(_{1}\)、S2、S\(_{3}\)、S4是一只四刀双掷开关,变换机器的用途。该机的全部材料都可以买到,我们全部采用售品材料制成的。根据试验输出电力可达15瓦以上。
二、使用方法
1.扩音:在开大会时,用话简作报告,将话筒插头插入J\(_{1}\),S1-4放于“1”,输出变压器T\(_{2}\)直接接低阻高音喇叭,旋动音量控制器R6就可扩音。播放唱片时将拾音器插头插入J\(_{2}\),机内扬声器输入电路被断开,旋动音量控制器R3就可播出唱片的声音。在报告或讲话时若没有话筒,将J\(_{2}\)插头拔出,利用机内扬声器一样可以说话。若用话筒讲话,应将R3关至最小。
2.对讲:在召开电话会议或与某一线路讲话时,先将线路插头插入J\(_{3}\),将S1-4扳到“1”,旋动音量控制器R\(_{3}\),利用机内扬声器讲话,通过变压器T3输入拾音器插孔,放大后的信号由输出变压器T\(_{2}\)500欧处输出至J3,对方就可以听到声音。若需要对方回答,将S\(_{1}\)-4扳向“2”,对方就可以利用扬声器向这里讲话(若对方系用低阻高音喇叭,必须加上线间变压器),话音通过变压器T4输入拾音器插孔,经达机器放大后,在T\(_{2}\)4欧处输送给机内扬声器。但因该机输出在10瓦以上,若只用机内扬声器,容易损坏机件,所以在S4的2处接有1只10-20瓦的500欧线绕电阻作假负荷。
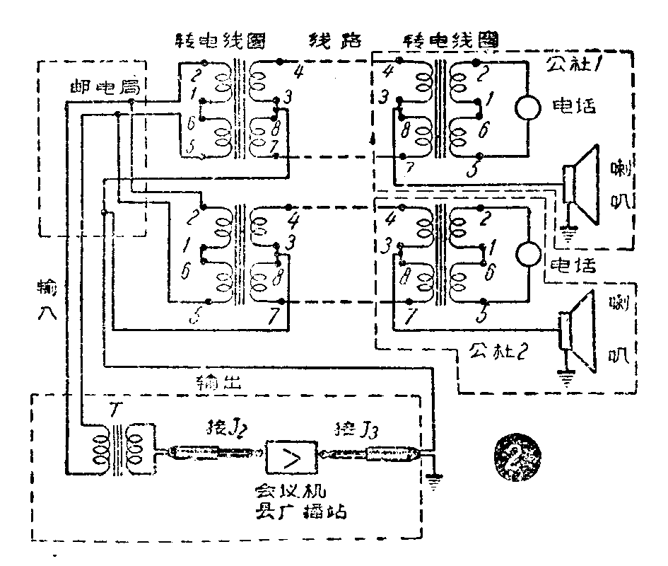
3.广播会议 召开广播会议或者电话会议时,因系多路输入,对方利用扬声器讲话时,输入电平就显得不够,最好改用电话机讲话,机内提声器一样能发出宏亮的声音。方法是请邮电局把通往各公社的实线与幻线各各接通,幻线作扩音机输出,实线作输入(图2),这样,县与公社、公社与公社,都可以相互发言进行讨论。

用幻线向公社讲话时,由于幻线在转电线圈3、8处抽头,通过线圈的电流方向相反,对初级圈不起感应作用,因此不会影响电话。幻线等于谷两根线并在一起使用,所以公社能听到扩音机发出的声音。当公社需要发言时,随时可以用电话通过实线说话,实线通过一只音频变压器T输入到J\(_{2}\)进行放大后,通过幻线再输往各公社的喇叭,这样各公社都可以听到发言。同时,主持会议的人利用耳机插入插孔J4也可以听到各个公社的发言。这样,全县上下之间就连成一个大会场。(河南唐河县广播站 魏崭)