随着我国广播事业和无线电工业的发展,调频广播将陆续在我国各个地区出现。调频广播由于它的调制方式和波段关系,一般适合中、短波段调幅广播的收音机是不能接收的,如何利用较简单的线路制作能兼作调频、调幅两用的收音机,是适应当前我国广播事业发展的一个急需解决的问题,对于广大的无线电爱好者说来,这也是一个很有意义而又有趣味的课题。这里向大家介绍我们试制的一部简单的调频调幅两用收音机。
这部收音机的制作理想是在音质音量要求不太高的条件下,调幅仍用原有一般中、短波收音机普遍采用的线路,采用简单的调频检波线路,使全机的线路简单,使用电子管另件尽量少而经济,能兼收中波广播、超短波调频广播及电视伴音。
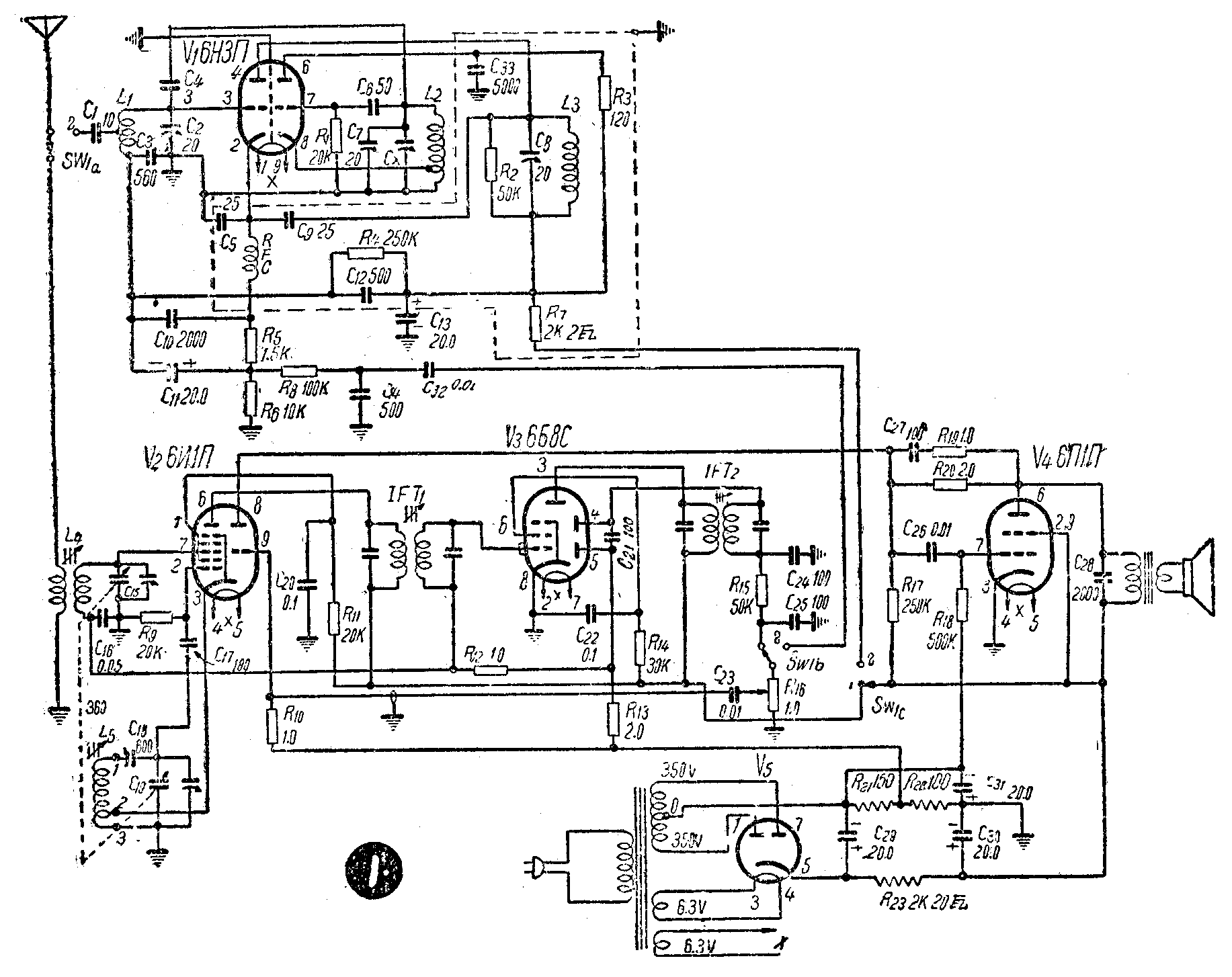
这部收音机主要是由普通的超外差调幅收音机、一个“超超再生”调频接收部分和电源部分构成。它的线路如图1所示,V\(_{1}\)—6H3Π作超超再生接收,V2—6И1Π兼作变频和低放级,V\(_{3}\)—6Б8C作中放,检波和自动音量控制级,V4—6Π1Π作强放级,V\(_{5}\)—6Ц4Π全波整流。调频调幅两个部分用一只三刀双掷开关(或利用普通的四刀双掷波段开关)转换,两个部分共用低放及强放级,收调频时变频及中放级不用,将其屏压切断。收调幅时超超再生级不用,也是同时将屏压切断。

现在先讲超外差调幅接收部分,它的特点是从经济出发。一般6И1Π作混频级用是振荡与变频分别由七极和三极部分担任,为经济起见,现在二者均用七极部分,而以三极部分作低放级用。强放级6ΠlΠ输出加有负回授以改善音质。中放用6Б8C的五极部分,二极部分作检波。此外还用迟延式自动音量控制,自动音量控制电压由6Б8C第二小屏整流得来加于变频级及中放级。
超外差调幅部分的线路构成和工作原理与一般超外差式收音机线路完全一样。
其次是调频接收部分。这一部分基本上是采用“超超再生”线路。所谓“超超再生”线路,即一种利用超再生检波的外差式线路,先把调频信号差拍成中频,然后再对中频进行超再生检波。这种线路可以使一般超再生机的缺点大大减少。
超超再生部分由一个6H3Π双三极管构成。它的左边一半(见图l)担任混频、中放、和超再生检波用;右边一半作振荡用。
由L\(_{1}\)C2调谐回路产生的信号电压加到6H3Π左一半的栅极上。在6H3Π右一半栅回路中L\(_{2}\)、C7构成的振荡回路,产生一个振荡电压,经过C\(_{4}\)加到L1、C\(_{2}\)回路上,并进入6H3Π左一半的栅极,由于差拍作用得到一个约为28兆周的中频。这个中频信号经L3、C\(_{3}\)构成的中频变压器(实际上是一个28兆周的带通滤波器)及C12加到6H3Π左一半的栅极,引超超再生振荡,结果在6H3Π左—半屏极输出的即为一个检波后的音频信号。这个信号仍经过L\(_{3}\)C3中频变压器,然后经C\(_{13}\)到地,复经R6、R\(_{5}\)回到阴极。又因R6的阻值远较R\(_{5}\)为大,因此在R6上的电压降很高,从这电位较高的一点经R\(_{8}\)引出到转换开关SW1的点2,然后输入作低放用的6ИlΠ三极部分的栅极。
C\(_{1}\)0、R5、C\(_{11}\)是一个π形滤波器,接在6H3Π左一半阴极栅极间的熄灭电压通道中,去掉其纹波以消除叫声。
音频信号在输入低放级前,经过一个由R\(_{8}\)、C14构成的滤波器以削低一部分高音(这部分高音是调频电台发射时人为地加重了的高频成分)。
在中频变压器中,L\(_{3}\)两端并联一只R2电阻,作用是为加宽通频带,使谐振曲线较平而容易调谐。
在调频部分里,因频率较高,另件排列接线长短都需特别注意(如图2)。为避免不必要的回授,中频通道中虚线所围的各有关另件均合置于一个隔离罩内(罩用普通薄铁皮制成,如图2b)。


C\(_{2}\)、C7为瓷介半调整可变电容器,这两只电容器都装在底板下。机器装成调到当地调频电台的频率即可不动。如为调谐方便,可以装在底板上并配装旋柄。
C\(_{X}\)为L2、L\(_{7}\)槽路的微调电容器,系利用超外差部分的双连可变电容器的动片,并在旁边加接一个与底板绝缘的小定片(如图3)而成。

全机所用线圈,除超外差调幅部分中频变压器及高扼圈外,共有5个。L\(_{1}\)为超超再生部分天线线圈,需自行绕制。用1.2公厘径铜线在10公厘径木芯上绕约2.7圈,抽去木芯,拉长至8公厘,在近6H3Π第3脚一端约半圈处抽头联C1,线圈两端支持在一只三头接线支架上。L\(_{2}\)为6H3Π振荡线圈,用同号线在同粗木芯上绕6圈,拉长至32公厘,在近地端2圈处抽头,也同样用接线支架固定两端。L3为中频线圈,用华北厂30公厘径四筋瓷线圈架绕制,用20号漆包线绕满(约9.7圈)。L\(_{4}\)、L5为普通超外差调幅收音机用的天线线圈和振荡线圈。
调幅部分的中频变压器是用的华北厂磁芯单股式。高扼圈系用新成2.5毫亨高扼圈。
调频、调幅转换用一只四刀双掷波段开关,只用三刀(SW\(_{1a}\),SW1b,SW\(_{1c}\),如图1中所示)。各刀用途:SW1a掷向点1时天线接入调幅超外差部分;掷向点2时接超超再生部分。SW\(_{1b}\)控制音频输入,刀经R16、C\(_{23}\)接至低放输入级,即6ИIΠ三极部分的栅极。掷向点1时经R15、IFT\(_{2}\)朕至6Б8C的二极部分;掷向点2时接至6H3П的左半部分音频输出。SW1c控制两部分各电子管的屏压电源,掷向点1时6H3П的高压切断;掷向点2时6H3П接上高压,同时将6И1П七极部分及6Б8C的高压切断。
全机另件装接后进行调整。调幅部分调整方法和一般超外差式收音机相同。调频接收部分,先接上电源,在电子管热后先试听有无超再生的沙沙声噪音。如有,可调中频电容器C\(_{2}\)0,调至沙沙声最晌(也可用信号发生器调到28兆周),此时C20旋进约120°。再调振荡级电容器C\(_{7}\)(在有调频台播音时,例如接收北京调频广播电台67.8兆周),动作要非常细致约旋进达20°左右某一点时,沙沙声即突然降低,电台播音即出现。然后再调C2至声音最响,最后再调C\(_{X}\)使音质最好。

此机在北京可收550—1500千周的中波波段广播,北京电视台伴音(第二频道),及北京调频广播电台。北京调频台约在振荡回路电容器C\(_{7}\)的中心处,两边复盖频率约在40—80兆周间。调幅信号音量约如一般五灯超外差机。调频信号音量较调幅信号略小,但一般家庭及业余爱好者收听已足够。缺点是超再生检波的沙沙声不能完全消去,这种沙沙声的减弱与接收信号的强度有关,当外来信号足够强时,沙沙声可以压至极低,以至不可闻及。(群)