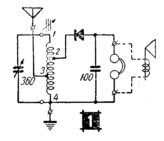
我制成一只具有磁性瓷芯线圈的轻便矿石机,效率相当好,构造简单,制作容易,外形小巧美观,线路如图1。制作方法如下:

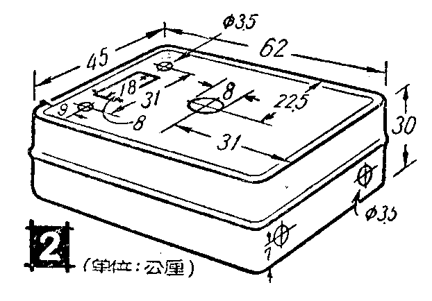
1.需用材料 塑料肥皂盒一只,小型固体介质可变电容器一个,100微微法小云母固定电容器一只,美通M-81磁芯线圈一付(原供外差式机使用),灵敏固定矿石,耳机插座一只,接线柱二个等。
2.铁芯线圈的改制 本机选用了美通M-81型成品铁芯线圈,这种线圈体和小巧如图(3),线圈管内插有直径6公厘长16分厘的螺旋式磁性瓷棒各一根。这种线圈原设计是为超外差式机用的,用于矿石机上要经过适当改制,才能适用。线圈是蜂房式的,一套两个,现在只用绕有两个蜂房线圈的一只,但须将另一只管内的磁芯取出,放到前一线圈内,两个铁芯一起使用。前一线圈中的单线绕成的线圈拆去不用,并把用多股绞合线绕成的一只向有焊片的一端移动,移至距离焊片2公厘的地方,圈数不动,然后再用从旧中周变压器或美通338-B线圈拆下的5-7股纱包绞合线加绕线圈。先在线圈有胶管螺旋的一端,将螺旋旋开一点,把线头夹进去绕一圈,固定住,留出50公厘长的一段作为接线头,此头为4。然后开始按原线圈同一方向分二层共密绕110圈。从头绕至50圈处抽头为3,再绕5圈共55圈为第一层。这时垫一层薄腊纸,将绕线移回至开头处照同一方向继续再绕55圈为第二层,此头与原有线圈的头相接焊牢,并加引线引出为接头2,原线圈的尾为接头1。线圈绕好后要浸腊防潮。由于线圈是由多股绞合线绕制的,并有磁性铁芯,因此对灵敏度和选择性都有改进。

3.检油器 可用市售的固定矿石,要挑选灵敏度高的。有的矿石原触针接触面较大,可将触针取出,将尖端拉长,用小锤凿扁,再用剪刀斜着剪尖,以提高灵敏度。
4.安装先将皂盒钻好洞眼,尺寸如图(2),可变电容器装在面盖里面,因旋轴稍长,装时可用2—3公厘厚的软橡胶剪成内径8公厘的垫圈套上拧紧,便很合适。固定矿石装在面盖左边。天地线接线柱可以利用固定耳机插座的两个眼装上去。全部零件排列如图(4)。接线用胶质软接线,接头要焊牢。全机装好差上后外面套几个细橡皮圈,这样就不会松动了。


5.磁芯线圈的校准 在本地电台播音的,将电容器旋到当地电台频率上,再用小起子旋动线圈磁芯,调到收音最响,分隔较清为合适。
6.收听效果 这只矿石机在太原收听,只接一根5—10公尺长的室内天线和普通的地线,山西台及太原台都能一一分清。在离电台不远地方,还可装用100欧8寸舌簧喇叭。(刘志平)
