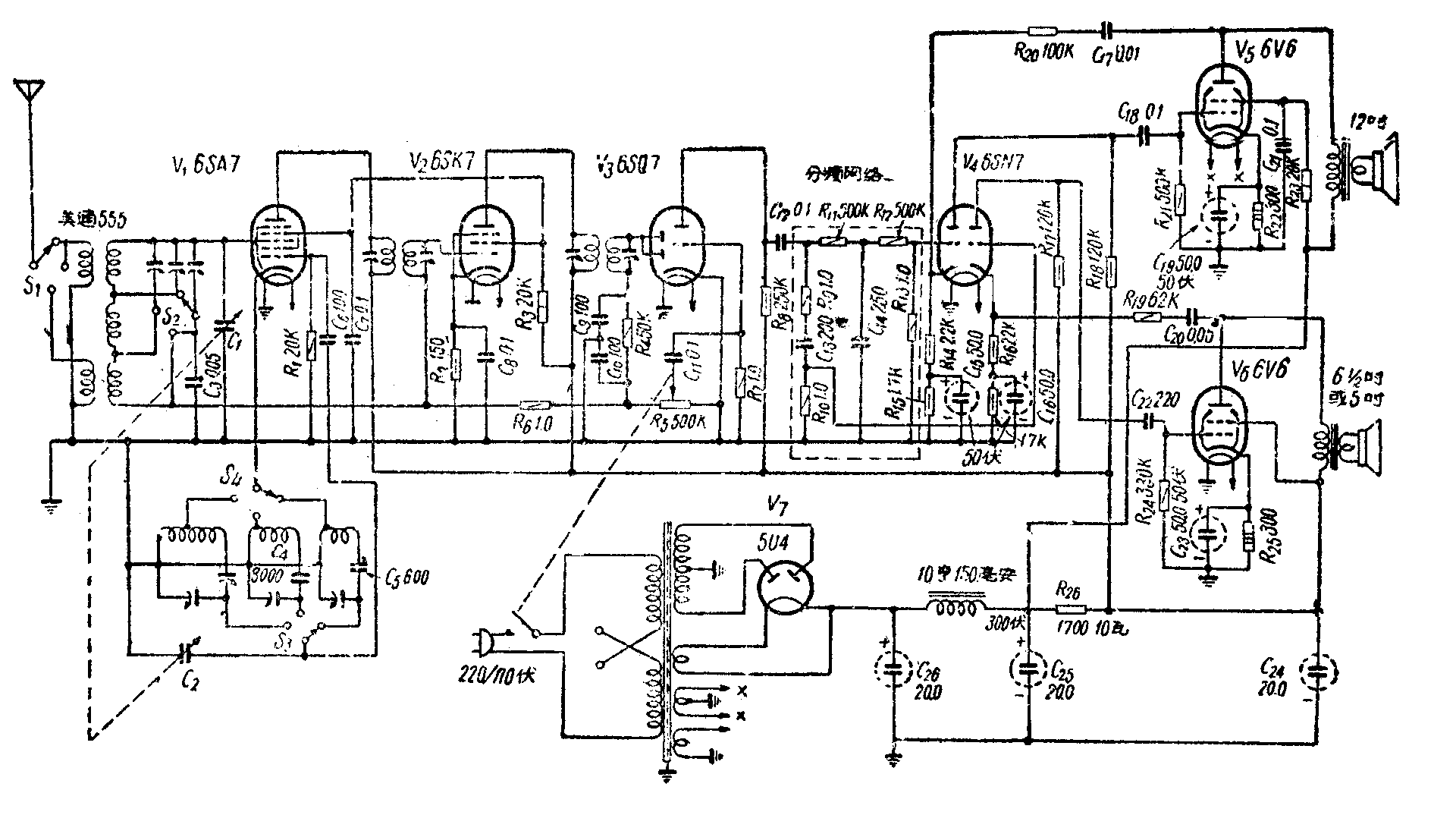
一架高级收音机的音质应该非常优美动听。为了使扬声器能充分发挥它的性能,国外有些产品收音机在音频电压放大部分就预先将高低音分开,然后再接到各自的强放级和相应的高低音扬声器。图1就是这样的一种线路。

从图中可见,电子管6SQ7以前各级和一般外差式收音一样,仅在6SQ7和6SN7之间插入一个由电阻、电容组成的分频网络,把高低音分开,高音由右半个6SN7放大后输入V\(_{6}\);低音由左半个6SN7放大后输入V5。
音频网络内电阻R\(_{9}\)、R10和电容C\(_{13}\)是低频衰减网络,R11、R\(_{12}\)、R13和R\(_{14}\)是高频衰减网络。根据数学分析,并以分频点频率的输出电压为基准(由计算知道分频点的频率为820周),那么在高频衰减网络内,频率为10,000周的电压被衰减14.6分贝,而100周的电压被提升0.907分贝;在低频衰减网络内,100周的电压被衰减11.3分贝。而10,000周的电压提升0.907分贝。由于分频网络的加入,使低音输出部分高低音相差约15分贝,而高音输出部分高低音相差约12分贝。这样,两个高低音扬声器可以充分合作,发挥它们的特性,使放音优美动听。图2是这架收音机的频率特性,为了便于比较,图中还绘出了不同分频网络的一般收音机的频率特性。

由于加接了分频网络以及负回授电路(图1中R\(_{2}\)0、C17和R\(_{19}\)、C20),收音机总电平遭到损失,因此加了一级6SN7来弥补。(冯嘉仁)