普通超外差式5灯收音机,只要在线路上稍加改动,就可以改装成多件用途的机器,不仅可以收听原来的无线电广播节目,也可以当作扩音机,播放唱片或语言;当作录音机,收录无线电广播节目,唱片或语言,并可以把收录的节目再播放出来。
整个机器除当作录音机时要准备一个录放音头以及一套录放音用的机械传动装置外,在线路部分只要增添少数的一些零件就可以实现。我自制的录音机停动装置,大体上和本刊1956年9期介绍的相仿,因此这里仅对原来收音机线路的改装方面加以说明。读者们愿意自制录放音用的传动部分的话,可直接参阅那一期的文章仿制。
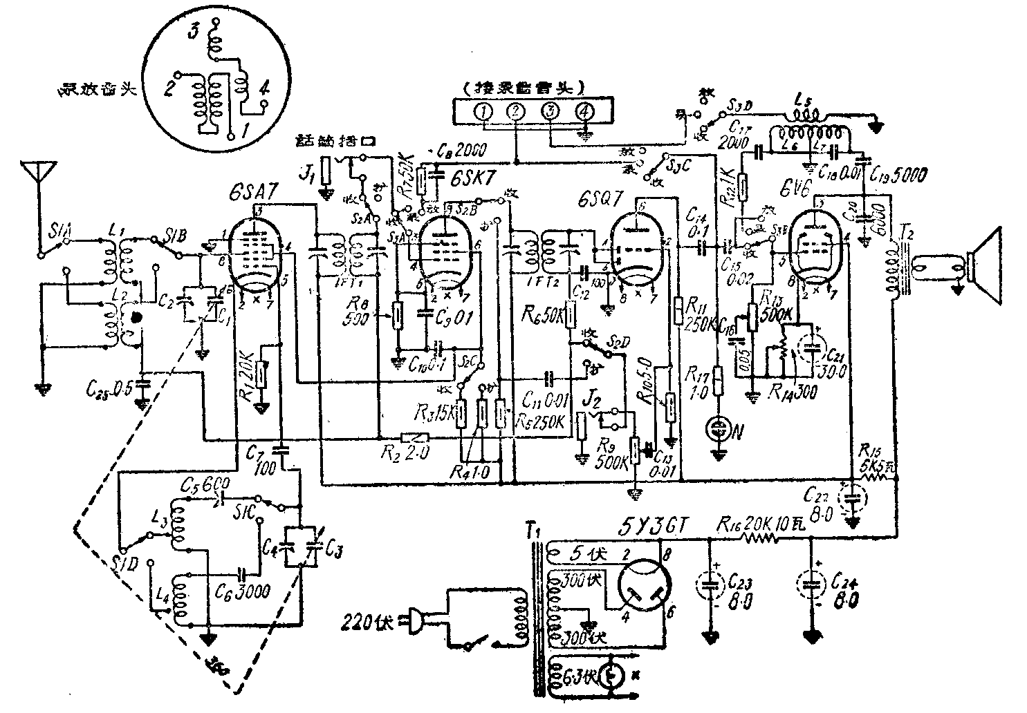
改装说明 改装成两部分:一部分是扩音,另一部分是录放音。考虑到一般5灯机在用话筒扩音或录音时,音量不够,因此利用掷刀开关在用话筒扩音或录音时,把原来的中放级改接成前置放大级,借以提高输出音量。另外,在录音时,录放音头里的拭音线圈还需要一个超音频拭音电压,好把录音钢丝上原先所录的声音拭去再录,这个电压就利用原收音机的末级强放管来担任。因此,录音时,录音信号由6SQ7输入录音线圈,6V6当作超音频振荡器,供给拭音用电压,振荡频率约25—30千周,改装后的线路见图1。具体接线见图2图3。


图中L\(_{5}\)、L6、L\(_{7}\)是超音频振荡线圈。可在直径25公厘的圆筒上,用中规0.2号漆包线绕250圈抽头作L6,再绕650圈为L7。在L\(_{7}\)外用中规0.32号漆包线绕50圈作L5。L\(_{7}\)和L5中间垫一层绝缘纸,绕好后在腊里浸数分钟不使线圈松散。C\(_{17}\)、C18、C\(_{19}\)要选用云母电容器。
使用说明 收音、扩音或录音是用四刀双掷开关S\(_{2}\)和四刀三掷开关S3管理的。在收听无线电广播节目时,把S\(_{2}\)、S3扳向“收”位置,这时线路与一般5灯机相同。扩音时把S\(_{2}\)扳问“扩”,S3不动,仍留在“收”位置,这时由GSK7、6SQ7三极部分(二极部分不用)以及6V6组成一低频放大器。录音时S\(_{3}\)扳向“录”的位置,由6SK7、6SQ7三极部分组成二级低放,录音信号由6SQ7输出经C14加到录音线圈上。而6V6单独成为一振荡器,振荡电压由L5输至拭音线圈,S\(_{2}\) 的位置看所录节目决定,如果是录无线电广播节目,就扳向“收”,否则就扳向“扩”的位置。放音时S2扳向“扩”,S\(_{3}\)扳向“放”的位置,线路又变成三管低频放大器,录音头输出的音频电压就通过R7、C\(_{8}\)输入6SK7的栅极。
图中氖管N是录音时的音量指示器。电阻R\(_{1}\)的数值可以增减,要调整到录音信号较强时,氖管才发出闪光,这样录下的强信号,在放音时不致失真。(李润保)
