在多快好省建设社会主义大跃进的形势下,我国收音机制造工业也在力争上游,飞跃前进。目前已有若干收音机制造厂在进行着高级收音机的生产,这些收音机不仅外形豪华美观,电气性能也完全符合国定一级收音机的标准。预计这类收音机的出现,将进一步改善我国人民的文化娱乐生活,并且为我国的社会主义建设事业换来更多的外汇。下面我们介绍一下上海广播器材厂出品的属于这类收音机的上海牌131型七灯四波段高级收音机。
131型机和一般五灯机有何不同
131型收音机是参照苏联、荷兰以及西德等最新产品设计的,它的外形如图1。

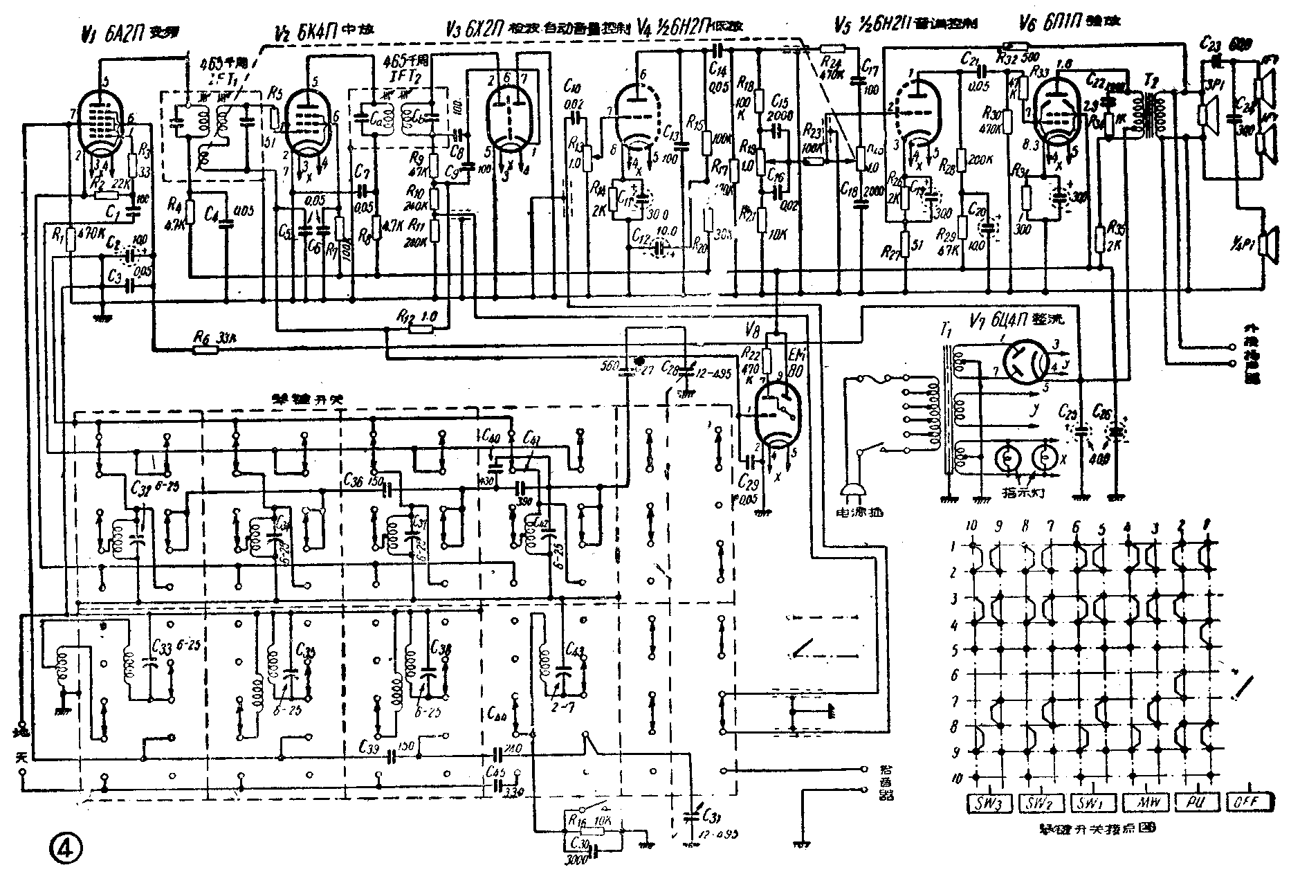
对于一架高级收音机的要求除了一般性能外,首先是对电声要求更为严格,不仅要求它能够收音响,而且还进一步要求收音机发出的各种乐器的高低音,能完全符合于或尽量接近于原来乐器发出的声音。其次,由于磁性天线的效率一般相当于一付简单的天线,因此,采用这种无线,就有可能省摔麻烦的天线架设工作,而且这种天线的方向性很强,还可以提高信号杂音比,减小干扰。另外一点是普通的波段开关都是旋转式的,不仅使用不便,更重要的是这种开关使用时间一长,接点容易磨损,影响收音。因此,高级收音机里一般都改用琴键式的。131型收音机对这几方面的要求基本上是满足了的。机内装有旋转式中波磁性天线,铝箔天线,琴键式波段开关,可变通带中频变压器,分别连续控制的高低音调控制和高低音喇叭(4只)(图2、图3)。机内全部零件和材料,完全是我国自己的产品。


131型机的木箱系用干燥夹板,上面镶嵌漆有咖啡色的上等木皮而成,木箱的左右、上下边缘,均镶有金色线条。面板前喇叭布的右上角装有扇形电眼,电眼边缘配有流线形金色框,下有金字装饰。在宽阔的度盘左右,有同轴旋钮、五线谱式的高低音指示器。度盘下面是乳白色的琴键开关,左右分别是高低音控制的盘形旋钮。
主要性能
电源电压:110、117、145、220伏交流;消耗功率:约70瓦。额定输出功率:1.5伏安。波段范围:中波520-1600千周(576-199公尺),短波Ⅰ3.95-7.6兆周(75.9-39.4公尺),短波Ⅱ9-12.1兆周(33.3-24.7公尺),短波Ⅲ14.9-19兆周(20.7-15.6公尺)。灵敏度:中波用磁性天线时小于1500微伏/公尺,短波Ⅰ及短波Ⅱ小于200微伏,短波Ⅲ小于400微伏。选择性:±10千周大于30分贝。象频抗拒比:中波大于26分贝,短波大于12分贝。频率稳定度:小于8千周。度盘误差:小于3%。人工音量控制:大于50分贝。自动音量控制:输入变化26外贝,输出小于12分贝。音频响应:小于8分贝。音调控制(与400周比):100周时升高大于10分贝,衰减大于8分贝;4O00周时升高大于5分贝,衰减大于10分贝。失真度:100—200周小于10%,200周以上小于7%。
机件特点

一、高低音调控制和可变通带中频变压器:这架机器和一般外差式收音机不同的地方在于有分开的高低音调控制(图4),这种简单的RC音调控制,可以获得较大的音调控制范围,使高低音丰富\(^{*}\)。而且高音控制器R\(_{25}\)的旋轴上连有一根和中频变压路IFT1次级可调线圈轴相连的弦线。当旋动R\(_{25}\)高音增强时,这个线圈被拉向下,变更了和初级线圈的距离,使通过中频变压器的通带放宽,高音不致被削去;相反,高音减弱时,通带变狭,以消除干扰及噪音。在宽带时放大倍数大于107,通带为8.5±1千周;窄带时放大倍数大于95,通带小于5千周。采用可变通频带的中频变压器和高音控制相结合的方法,使音频响应在高音段更为阔宽平坦。当R10、R\(_{25}\)自左向右旋转时,在度盘五线谱的下面有一红色的音调指示板随着移动,从面板看去,在全部音符被红色指示板衬托时,高低音最足。这种表示高低音调的方法常为国外一般高级收音机所采用。
中频变压器中的电容器C\(_{a}\)、Cb是220微微法的瓷介电容器。除去电容器后,线圈Q值大于130。
二、扬声器:这里共用了四只扬声器,一只口径200公厘的3P1型永磁电动式是主扬声器,低音较好,它和一只口径80公厘的\(\frac{1}{4}\)P1型永磁电动式高音扬声器装在面板前面,另两只口径125公厘的1F1型恒磁性瓷电动高音扬声器装在木箱两侧。由于高低音用装在不同位置上的扬声器播送,故放出的声音有立体感觉,这也是一般市售5灯收音机所不及的地方。
三、琴键式波段开关:共有六个琴键。当左边第1个键按下时,电源关去;其它5个键,只要按下其中任一个键,电源被接通,该波段即可工作。当按下另一个键时,原先已按下的键即自动跳回复原,新按下这个键的波段开始工作。为了使放唱片时把中波段关去,在“拾音”与“中波”两个键下有特殊装置,使这两个键不能同时按下。所有中短波线圈都安装在按键开关内。
四、磁性天线:磁体的长度为170公厘,直径10公厘,中波线圈就绕在上面。采用这种天线后,线圈的Q值在各频率上都提高到100以上。磁性天线与环状天线相似,也有方向性,故旋动磁性天线时,可以调节灵敏度最高、噪音最小的一点。
五、铝箔天线:这是用165×465公厘的硬铝箔制成,铝箔厚0.1公厘,在角上用导线与天线端子相连。铝箔天线的作用,也是使收音机接收信号时提高灵敏度用的。
六、本机的变压器硅钢片经过热处理,变压器线圈系真空浸渍。各型线圈内都有可调铁粉芯。
*见本刊1958年第3期“RC 音调控制”一文——编者(辛卯)
