有些单位每当有全体性的报告大会时,需要把所有附属单位的干部集中到一个礼堂内进行。这样,不仅人数拥挤,而且使大批干部往返跑路,浪费工时。我们机关距离主管单位2.5公里,根据载波电话原理,用普通市话电缆低电平传送高频节目,效果很好,不仅可防止相互间的干扰,而且还可以在同一线对上并联一对磁石电话机(不必用滤波器)作双方值机人员联络之用。
为了尽可能使设备简单,此载波系统采用了双边带传送制。在接收部分以二极管进行检波,将高频的节目变为低频,然后送入普通扩音机进行放大。所以总的来说,我们制作的只是一架载波发送机和一架接收检波器,其它都是普通扩音机系统所要用的设备。
发送机的原理与制作
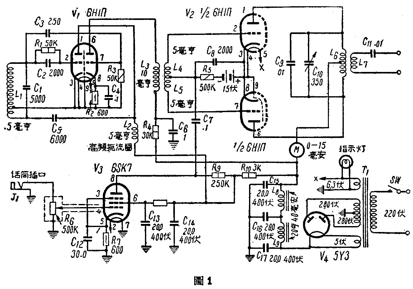
甲、载频部分 根据试验,载频频段自70至200千周,在传送质量上没有很大的差别。载频过高,则线路衰耗增加;载频过低,则另件制作较为困难,并且当音频的连络电话通话时,对广播所产生的路际串话亦较大。因此如果不受其他条件的限制,载频采用100千周左右是有利的。为了便于说明,这里我们假设载频采用100千周,见图1(图中固定电容器除C\(_{4}\)、 C6、C\(_{7}\)为纸质的,C12到C\(_{17}\)为电解质外,其余均为云母或瓷介电容器)。如果制作时实际选用的载频不是100千周,电感L1、L\(_{6}\)(参见图1)的数值与绕制圈数可根据附注中的公式求得。

电子管V\(_{1}\)(6H11Π)的一组三极部分作哈脱莱式振荡,产生100千周的载频。振荡线圈L1可以利用现成的0.5毫亨高频扼流圈改制而成,即从扼流圈的侧面估计约在全部圈数的1/3处,用小尖头夹子抽出一个头来。如果线圈由自己绕制,抽头位置也在总圈数的1/3处附近。
乙、音频放大部分 前置音频放大部分,采用五极管 6SK7作电压放大。当采用输出电压高的话筒时,亦可用具有高放大因数的三极管来担任音频前置放大。
由于这一级的放大,对于广播节目音质的好坏有很大的关系,因此装置时,尽可能把另件与电源部分离得远一些,并且对栅极引线以及作为音量控制用的电位器需要注意很好的屏蔽隔离。
音频电压和调幅部分的交连方式,这里采用电阻交连。如果采用变压器交连,则载波机的输出力可以大些。但这样使载波机的费用增大,并且如果变压器在底板上的位置放得不好,容易引入附加的交流声。根据作者的经验认为采用电阻交连比较经济而易装,在这里较为适宜。
丙、调幅部分 这里所采用的是推挽式栅极调幅。这是因为栅极调幅所要求的音频功率最小,所需的另件也少,装置比较容易。虽然定的输出功率较小,但是就我们的需要来说已经是足够了。
推挽式调幅管V\(_{2}\)(6H1Π)的栅负偏压需要十分稳定。因此这里的栅负压采用干电池来供给。同时栅负电压的数值需要很好的进行选择,因为它与输入的载频电压和屏压的大小有密切的关系。
关于栅负偏压的选择方法将在后面调整部分说明。
耦合线圈L\(_{3}\)、L4和L\(_{5}\)的制作需要特别注意。它们都必需具备足够数值的电感量,否则整个发送机的工作将不稳定。L3的电感量应达到10毫亨左右,L\(_{4}\)与L5各约5毫亨左右。它们可以用三个适当的高频扼流圈来制成,其制成后的形状如图2所示。

L\(_{4}\)和L5也可以利用175千周中频变压器里的两个线圈,在它们的中间加入 L\(_{3}\)即可。
C\(_{6}\)与C9、C\(_{1}\)0共同组成100千周的谐振槽路,L6用中规0.63号(相当于SWG23号)的漆包线在38公厘直径的圆筒上绕120圈,并在中心处抽头。L\(_{7}\)为输出线圈,用中规1.0号(SWG19号)漆包线在比L6略大的圆筒上绕10圈,套在L\(_{6}\)的外面,使它可以根据需要随意地滑动,以改变定们间的耦含量。L6上裹上几层软纸,使两线圈套入后松紧适度,既可防止L\(_{7}\)脱落,又可防止擦伤线圈L6的漆皮。
当采用的载频不是100千周时,L\(_{6}\)可根据附注中的公式计算绕制,但L7还是10圈左右,不必改变。
这里有一点值得注意的是谐振槽路云母电容器C\(_{9}\)的容量远较C10为大,而一般云母电容器的误差量为±5% 一±10%左右,这样就可能发生C\(_{1}\)0全部的变化量尚不足抵消C9容量误差的现象。因此在制作时,最好能准确的测量C\(_{9}\)和L6的数值,使它能对100千周谐振。如果没有测量仪器,最好多买几个电容器逐个试用,或将L\(_{6}\) 的圈数略为增减,使它达到谐振频率。
丁、电源和滤波部分 电源变压器T\(_{1}\)可采用能连续使用六小时的五灯机变压器。次级高压需有280伏以上。
由于发送机发出的信号,将在扩音机中强力的放大,因此本机的滤波部分需要特别注意,使输出高压的脉动成份尽量减小。
戍、工竣后的调整 发送初装置完毕后,需要进行细心的调整,使各部分的工作互相配合。由于发送机 用栅极调幅,调整工作较为复杂,要特别耐心。采用下述调整步骤比较恰当。
1.首先将电子管V\(_{1}\)、V2和V\(_{3}\)拔下,在开启电源后,用电压表测量各部分的高压是否正常。
2.插上电子管V\(_{2}\),观察屏流表M,这时,M的指针不应该偏转。如果指针发生偏转,即表示这一级的工作不正常,可先将L4与L\(_{5}\) 同时短路。如果屏流不变,表示栅负偏压接线有误或偏压不够;如果短路后屏流即降落到零,表示V2屏栅之间存在回授,产生了寄生振荡。这时应对另件和接线排列等进行系统的检查,使寄生振荡消灭。
3.插上电子管V\(_{1}\),这时屏流表M的指针即应发生偏转。如果指针丝毫不动,表示载频振荡级或放大部分装置不良。此时,应对振荡部分进行检查。
4.转动可变电容器C\(_{1}\)0到某一位置时,电流表M的指针应有一降落点。这一点即为槽路对载频的谐振点。使用时应随时使C10保持在此位置。
5.变更V\(_{2}\)的栅偏压,使电流表读数约为10毫安左右。这时的栅偏压最好约为15伏左右。如果偏压太大,应将耦合线圈L4、L\(_{5}\)与L3之间的距离略微推开一些,以减少它们间的耦合量。如果太小,则应推拢一些。
6.插上电子管V\(_{3}\)和话筒,再把接收设备接到L7的输出端,细听向话筒说话时喇叭发出声音的好坏。如果声音不好,首先应检查音频放大部分的装置是否良好,然后再检查其他部分。
经过上列各个步骤的调整后,发送机已经可以正式开始工作了。
接收检波器的制作
接收检波部分的装置原理好像一只简单的矿石机见图3(图中固定电容器均为云母或瓷介质的),只具有一个调谐回路和一个两极管检波回路,两极管检波部分也可用固定矿石代替。如果扩音机上附有广播收音部分的,检波工作也可由它的第二检波部分来完成。

感应线圈L\(_{1}\)和L2并排地绕在直径38公厘的圆筒上,L\(_{1}\)用中规0.63号漆包线绕40圈左右,L2的圈数和线径与发送机的L\(_{6}\)一样。
图中电子管1Б2Π的接线较为复杂,是因为考虑到当接收机没有金属屏蔽时,其屏极可作为一个屏蔽来使用。实际上电子管采用什么型式都可以,主要是以省电为原则。
整个机件最好装在一只金属匣里,以免引入附加的杂音或无线电广播声。并且接收设备放置的位置应远离扩音机的电源和输出变压器,以免引起洪洪声。
当利用电缆传送距离大于3公里时,接收电平可能太低,这时可以用4Б2Π的五极部分作高频放大,二极部分检波。
电容器C\(_{1}\)用以防止并联在线路上的联络电话机L1短路而用的。
附带说明,本载波系统如果使用在架空铜线线路上。估计传送距离可以达5公里左右,不过必须注意在同一杆路上是否已开通3路或12·路载波电话。 如果有12路载波电话,则最好不采用此法;如仅有3路载波电话,则应将载频提高到150-200千周,以免引起干扰。铁线回路对高频的衰耗甚大,只能作短距离的传送。这里还要注意的是当本地设有强力的中波无线电台时,用明线传送往往会受到它的干扰,应在装机前和选择载频时加以考虑。音频加感线路或仅具有音频通路的线对(如加有转电线圈等)是不能作为本系统的传送线的。希望采用此法的同志事先对线路情况加以了解。(叶载霞)
