福建省过去有很多广播站采用上海广播器材厂生产的250瓦广播机,这种机器系统定阻抗输出,功率放大级没有负回授,不适合作农村有线广播。因为作农村有线广播,由于馈电线中断,或因紧急通话项须中断某路播音时,输出电压就会突然升高数倍,甚至破坏输出变压器的绝缘,造成停播。若将这种广播机改成具有深度负回授的定压输出,就有较高的稳定度,不但不受外线阻抗变动的影响,就是馈电线全部突然中断,也不会破坏输出变压器的绝缘,使机器受到损坏。因此我们去年将这种广播机在原有的基础上改装成为具有深度负回授的180伏定电压输出。改装手续简单,所添另件极少,特介绍如下:
该机原在激励管6V6屏极至激励前级6SL7倒相管的阴极间接有负回授网路。我们在改装过程中只需在这个网路上的分压电阻<原机的阻值为75千欧)上面并联一只1瓦25千欧的炭阻,加深这一级的回授量,再在输出变压器次级的热端(没有接机壳的一端)串联一只2瓦60千欧的炭阻接到倒相管6SL7的阴极,激励管6V6栅极与机壳间的0.00025微法电容器上并联一只0.006微法的纸质固定电容器,如图1中虚线所示。

这样加装后,因输出电压的一部分经加装的2瓦60千欧电阻与倒相管6SL7阴极电阻所组成的分压器,将输出电压的一部分回授至激励前级。使末级功率放大部分有较深的负回授,所以不但大大的提高了输出电压的稳定度,而且提高了原机的质量。
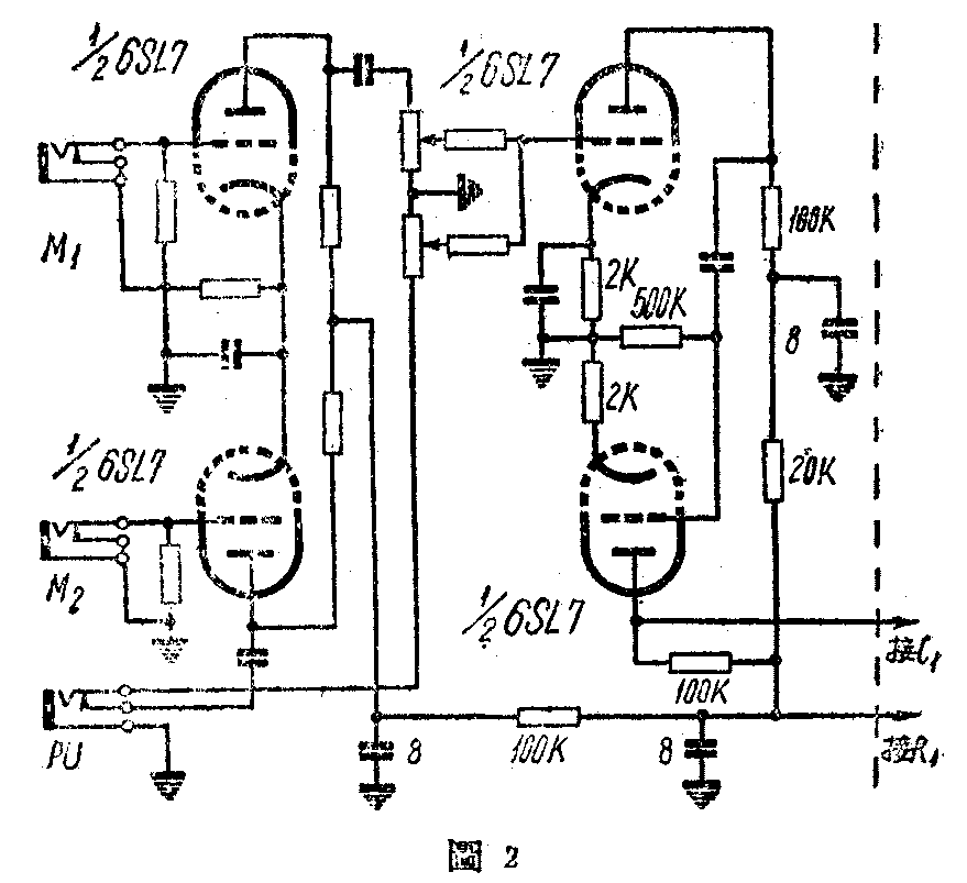
有了深度负回授后,输入到激励前一级的信号电压被抵消一大部分,增益就显得不够,需要加一级较大来补偿,故将原机混合级6SL7电子管改为两极放大,将原在异回路混合的改由第一个1/26SL7柳回路混合,而将另一个1/26SL7作为放大,见图2。

改装完毕试机时要注意回授的相位,若相位接错就变成正回授,此时可将按至功率放大管805栅极的两根输入线互相对调一下即可。放时必需在输出端接上负荷电阻和一只220伏的电灯泡(瓦数可任意),先将音量关至最小,监听喇叭开一半,开性压燃点灯丝再开高压。若高压开启后监听喇叭有啸叫声或静止电流很大,这是相位接错,将805栅极输入接线对调后就没有啸叫声。此时若静止电流比规定的148毫安大,或接在输出端的灯泡有微红,这是因加给了深度负回授而产生振荡所致。产生振荡的原因可能由公共电源交连而来。只要在激励前题的屏回路加装退交连即可消除。
经过这样改装,不但输出电压稳定,而且失真和交流声也大为减小。在播音中就是馈电线完全中断,输出电压也不会超过1.6倍。我们已经改装了几架,使用一年来都没有其他故障产生。(陈长波)