天津广播器材厂出品的250瓦扩音机,在目前农村有线广播站中具有一定的数量。就湖北省来说,全省将近有一半的具都用这样的机器担负着中心站和放大站的工作。由于该厂生产这种机器时间较早(中央指示普及农村广播网以前),因而在电路设计上是从适合于一般有线广播站(包括工矿、企业、学校和机关团体)使用考虑的。虽在原机上装有负回授网路,但回授量很小,只能增进频率响应的平阔和减低谐波畸变,而并不能使输出音频电压达到较高的稳定度。
我们知道, 在农村有线广播站使用的扩音机,不仅要其备和其它广播站机器的一般技术标准,更重要的是要求输出音频电压要有较高的稳定度。因为它的负荷面不同于其它类型广播站那样狭窄。根据我们的经验,一部250瓦机器至少可带两、三个区的喇叭,同时这些喇叭所用的馈送线根据我国目前具体条件只能借用电话干线,而这些干线都是架空明线。因此,线路在不同气候的情况下和其它种种原因都可能使特性阻抗发生变化,而所有的馈线特性阻抗又是扩音机的负荷,换句话说,每路馈线的特性阻抗变化会影响到总负荷阻抗的大小,如果我们使用的扩音机是“定阻抗”输出的或者是末级负回授不够深的,其输出阻抗总难以与经常变动的负荷相匹配。因而使机器不能正常的工作(如屏极发红、输出声音失真,严重的会使输出变压器的绝缘打穿等);而定压输出的机器则不然,不需考虑负荷的匹配(但不能超过负荷),同时,负荷的变化与输出电压额定值相差不大,如我们现在改装过的天津250瓦机器,在400周和4000周输出时,120伏端测量的满负荷与无负荷电压只相差20—30伏。
根据以上情况看,为了适应农村广播线路的特点,将一切定阻抗和回授深度还不够的扩音机改为“定电压”输出是非常必要的。下面是我们改装天津250瓦机器的经过:

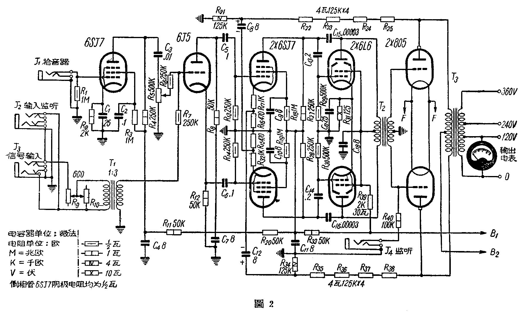
该机按激励管的不同分为三种类型:第一、2X2A3;第二、2X807;第三、2X6П3(6L6)阴极输出。经试验我们认为第三种类型只需将图1的R\(_{1}\)和R2减小,均可使回授量达到16分贝左右,仅在高音频段和电压增益感到稍有不佳,因此没进行多大的修改。而着重进行第一、第二两种。第一种必须将 2A3改用为6L6或807、1625管。因为三极管本身灵敏度很低,加深了回授深度, 会减低前级增益,为了使末级输出有足够功率,必须提高电压增益增加电子管,但是,在倒相管(6SN7, 见原图)以前各级电子管栅极输入电压是有限制的,应该保持着甲类放大的工作范围,否则就会引起严重地失真。既然如此,第一、第二两类型基本上可列入一种类型来处理。下面是改装后的线路(图2)和测出的指标:

一、输出电压调壑率在400周时,120伏端测得的满负荷至无负荷输出电压提高不超过2分贝。
在4000周时,120伏端测得的满负荷至无负荷输出电压不超过1.34分贝。
二、杂声水平J\(_{1}\)级小于—42.5分贝(以额定输出值为0分贝)。
三、频率响应在J\(_{1}\)输入端测量50—8000周频率特性曲线不平稳度不超过3分贝。
50—1000周频率特性曲线不平稳度不超过1.34分贝。
1000—8000周频率特性曲线不平稳度不超过3分贝。
四、非线性失真因无仪器测量,据估计不劣于原来水平(6%)。
为了便利放大站和配合TУ250/1000型机控制台使用,在电路里加入了600欧输入端(J\(_{3}\))。如1:3输入变压器T1没有现货可以自行绕制(规格:铁12.5×12.5公厘,用直径0.125公厘(SWG40)漆包线初级绕1200圈’次级绕3600圈)。另外,输出变压器T\(_{3}\)次级拆了重新增加了240伏和360伏抽头。(规格:120—240伏端用直径0.63公厘(SWG23号)漆包线绕240圈,240—360伏用直径0.45公厘(26号)漆包线绕240圈。
在改装和使用时应注意的几个问题:
一、由激励管屏极回输到前一级电子管的两只电容器C\(_{15}\)、C16接线不宜太长,不然会引起高频振荡(现象是在无信号输入时屏流超过静止值)。
二、机器在使用时,事先应在每路负荷上配装保险丝。因该机比一般“定阻抗”机前级增益要高,如果线路有严重短路时(负荷阻抗小于输出阻抗),则末级强放管屏极输出电压就会减低,回授电压也就小(几乎没有回授作用),这时激励管和强放管的输入电压会超过额定值,时间长了,致使管子衰老失效。(改装天津厂250瓦扩音机的经验 胡慕民 何家圭)