我们采用章氏电桥原理,装了一架正弦波音频信号产生器。这架音频信号产生器的频率是100、500、1000和5000周,输出电压稳定,备有衰减装置,可以取得不同电压的标准音频信号输出,是用来测量、校验或检修各种音频范围以内通信设备的有力工具。

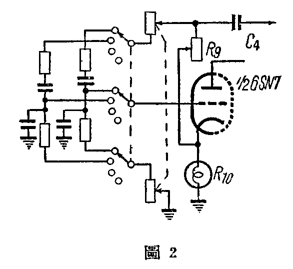
线路结构和原理 在线路图1中用R\(_{9}\)R10、R\(_{1}\)C1和R\(_{5}\)C2组成一个电桥,其中R\(_{9}\)和R10将右面半个6SN7的输出电压负回授给左面半个6SN7,R\(_{1}\)C1和R\(_{5}\)C2则形成正回授。在某一个适当频率,正回授电压等于或稍稍超过负回授电压并和负回授电压的相位差180度时,就产生振荡。因为这个桥路具有比较尖锐的频率鉴别特性,所以输出波形极近似于正弦波。在R\(_{1}\)=R5、C\(_{1}\)=C2的时候,振荡频率f=\(\frac{1}{6.28R}\)\(_{1}\)C1周。其中R是欧,则C是法;R是兆欧,则C是微法。本机用Sw\(_{1}\)来变更4个电阻的数值,来获得4个不同的固定频率。
R\(_{1}\)0是120伏6瓦的瓜形小灯泡,用作自动限幅。因为负回授电压的大小,取决于R10的电阻数值。当振荡加强时,通过R\(_{1}\)0中的电流加大,温度升高,电阻加大,因而增加了负回授电压,使振幅减小,反之亦然。所以各种不同频率的振幅,基本上可以维持恒定不变,保证了输出电压的稳定。R10用欧姆表上R×1档测量时是230欧; R×10档测量时是150欧;R×100档测量时是100欧。因为用欧姆表上不同的各档测量电阻时,通过被测电阻的电流不同,所以得出上述结果,也说明实际应用上R\(_{1}\)0在桥路中是起作用的。
6J5作放大用,以取得足够的音频电压。
输出电压调整采用电阻衰减器。分为4个电压档和10个微分调整档,并设有输出阻抗转换开关来适应不同的被测机件,这些转换装置都分别用Sw\(_{2}\)、Sw3和Sw\(_{4}\)来完成。SW4放至空档时,输出阻抗约3000欧,放至和R\(_{2}\)0连接的位置时,输出阻抗约500欧。当输出阻抗是3000欧时,4个电压档(即Sw3的1到4)用电子管电压表实测结果是1=8伏,2=3伏,3=1伏,4=0.5伏。输出阻抗500欧时,4个电压档的实测结果1=1伏,2=0.4伏,3=0.1伏,4=0.02伏(以上均系实测指数,与计算数字略有出入)。1个微分档可按标明的数字计算。例如:用500欧阻抗,输出电压放在第二档,微分放在第六档,则输出端的电压是0.4伏×60%=0.24伏。

说明事项 1、4个频率数并非绝对准确,只大致与规定数值相同。振荡桥路的电阻和电容,数值误差要求不超出5%,否则频率的误差就很大。根据需要和手头现成的零件,可以适当增加或减少变更频率的档数,或另用同轴电位器作仔细的频率调整,如图2。振荡频率仍依上述公式计算。
2、L\(_{1}\)用截面积为225平方公厘的铁心,0.18公厘直径的漆包线,绕4760圈。直流电阻大约1000欧。
3、电源电压要比较稳定,否则在电压降落到VR-150电子管的反游离电压时,将使输出的直流电压跳动,影响振荡的稳定。
4、衰减装置中所用的17个电阻(R\(_{18}\)、R19、R\(_{2}\)0),可用\(\frac{1}{4}\)瓦的小炭质电阻,焊接在Sw2、Sw\(_{3}\)和Sw4的接线端上。
5、全部装置因频率较低,所以隔离问题不太重要,只要电源滤波良好,全部布线不过于紊乱,装妥后封闭在一个铁制或铝制的盒子里,使用时就不会发生不正常的现象。如将振荡桥路及输出的衰减装置分别隔离就更好。
6、R\(_{9}\)的调整对是否振荡及振荡的波形有很大关系。以1000周为例,将R9的数值对波形的关系在示波器中所显示的实际情况绘出如图3,以供参考。其中R\(_{9}\)调到610欧时,即停止振荡,调到1100欧时,又产生类似间歇振荡的“喀喀”声,波形亦极为混乱。其他3个频率基本上与此相同。如无示波器,用耳机在输出处收听,也大致可以听出同样结果,因为正弦波信号在耳机中的声音是非常清晰单纯的,非正弦波的声音就比较杂乱。调整R\(_{9}\)在开始振荡的时候都是正弦波。

7、被测机件的输入阻抗的大小,将影响本器输出端的电压数字,在使用时应加考虑。被测机件的输入如果不是纯电阻,有时会影响波形的变化。根据示波器观察的结果,被测机件如系电感,则波形的下半周常变为扁平,并且在左方有些突出,如系电容则在原来是正弦波时无变化,原来如系下方尖斜的非正弦波,则反而使之圆滑变为接近于正弦波的形状,但无论何种机件对波形的影响,都可以重新调整R\(_{9}\)使之获得正弦波输出。(郑宽君)