在我们检修收音机的过程中,万能表常常会用来测量电压、电流、电阻。现在介绍几种利用万能表测试电子管效率和故障的方法。
一、万能表测试电子管放射电子能力
它的原理是利用欧姆表中的电池,加在电子管的栅极上使之获得正电压,因而产生栅流在欧姆表中流动,看欧数的大小而判断电子管的优劣。最好事先用新电子管作为标准,记下它应有的欧数,作为以后测试的参考。例如1R5、1T4、1S5等电子管的放射电子欧数在五千欧至八千欧之间可认为良好,超过二万直到五万之间即已接近失效:3S4和3Q5在五千欧到八千欧之间为正常,超过二万直到四万之间即接近失效。这里不过是举例说明,致于欧数的大小应随使用之万能表而有差别。具体测量方法见图1,在收音机工作时,把万能表扳于R×100或R×1000档,如测直热式电子管,万能表的红色试笔触底板,黑色试笔触控制栅极;测傍热式电子管时红试笔触阴极,黑试笔触控制栅极。用黑试笔触控制栅极是因为黑试笔[负]接电表内小电池的正极。应当注意,测量前应当测量控制栅极是否因内部短路等而存在正电位,否则就有烧毁电表的可能。

二、测傍热式电子管阴丝极间漏电
傍热式电子管阴丝极间距离近,易产生漏电现象,正常电子管的漏电电流不超过十分之一微安,但电子管使用日久,因绝缘物质损坏,漏电电流就较大了。漏电电流增加以后,经过放大便会引起交流声、噪声、或者发生声音时高时低、时断时续的现象。我们可以先在屏路中[图2]串入一只适合被测电子管正常屏流数值的直流电流表,如被测电子管为6SK7,屏流为9.2毫安,电流表可扳在0—10毫安或0—15毫安档,电流表指针应指于接近额定值,然后将收音机电源关闭,把阴极接线焊开,使阴极回路不通。再开机以后,由于屏流回路不通,不应该有屏流,倘毫安表仍有电流数值就是阴丝极间有漏电情况(应注意管座阴、丝极间焊片或接线处有无漏电情况)。为了更精确的测试,我们可以在毫安表无漏电电流指示时,再将毫安表扳在O—50微安档,如仍无漏电电流才能确定电子管不漏电。

三、测量电子管的互导
测定电子管的互导来确定它的优劣最为可靠,如栅极上有很小之电压波动,能引起较大的屏流变化时,这个电子管的互导率高,互导率为屏流变动值被栅压变动值所除之商,用图3试验方法证明:栅压变动愈小测出的互导率愈准确。如6V6栅负压为12.5伏时屏流为45毫安,当负压为10伏时屏流必定升高,假定此时屏流上升为53毫安,则互导G\(_{m}\)=0.053-0.04512.5-10=3200笔者曾将匈牙利奥利翁工厂出品的六灯直流收音机中的电力放大管DLL101进行测试,当栅负压由12伏增大为13.5伏时,屏流变化为3毫安,互导等于二千微漠,与特性表中数值相同。

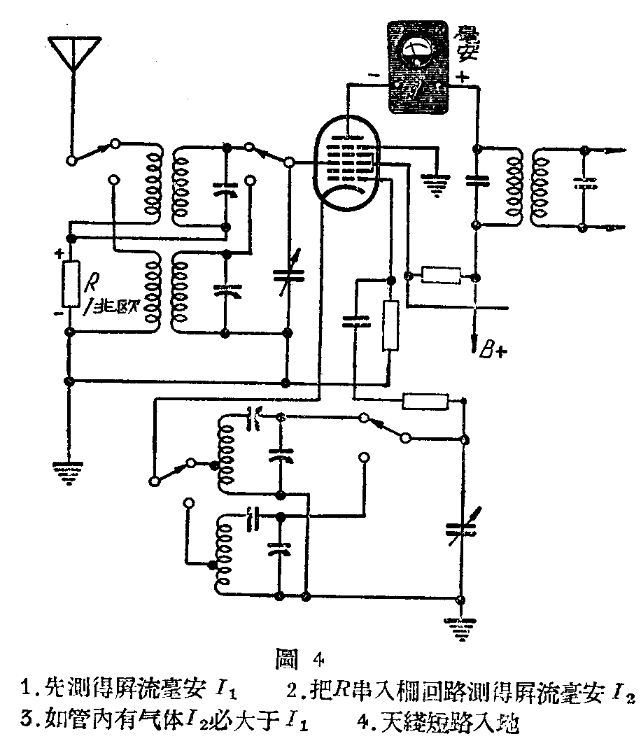
四、测验电子管漏气不漏气
电子管内产生气体以后,这种气体的分子受高速电子的撞击而电离,能产生不规则之电流,会影响电子管的工作和寿命。测量电子管漏气的方法是在收音机工作时,[图4]在屏路中串入一只毫安表,测得电流为I\(_{1}\)。然后将R串入栅路,如电子管漏气时,因电离作用栅电路会有电流通过,栅流经过R产生电压降,这个电压与原栅负压方向相反,所以屏流表内屏流I2会大于I\(_{1}\),所以从屏流的变化就可以测试电子管的漏气情况。(张文浩)
