检波是从调制过的电磁波,检取原来的调制信号。最原始的检波器是粉末检波器;其次是电解检波器,晶体检波器(矿石检波器也是一种晶体检波器)以及电子管检波器。前两种检波器早已被淘汰了,目前所运用的都是后两种。晶体检波器多用于微波接收机中,而一般收音机中所采用的几乎都是电子管检波器。
电子管检波器又分屏极检波、栅极检波、阴极检波及二极管检波(指强信号二极管检波)。在收音机中广泛应用的是最后一种,因为它具有下列重要优点:
1.非直线失真小,即因检波而引起的畸变小。
2.二极管检波容易与收音机中的辅助回路(如自动音量控制电路)相连接。
其他的检波器则不能同时具备上述两个优点。二极管检波器的最大缺点是输入电阻相当小,即需要消耗输入回路中的高频能量,输入回路的品质因数因而降低,选择性变坏。

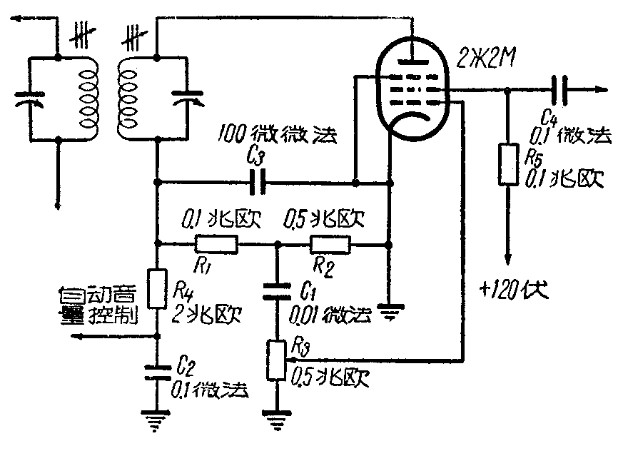
上面所讲的屏极检波、栅极检波和阴极检波是用普通的三极管或五极管。二极管检波器则是用二极管。如果将三极管或五极管接成二极管运用当然也可以,不过这种做法是不经济的。假使我们手中只有五极管,并且希望能充分利用它,则可按附图所示的回路运用。在图中五极管的屏极与阴极构成检波二极管,R\(_{1}\)、R2为检波的负荷电阻,R\(_{2}\)上所分得的音频电压,通过断流电容器C1和电位器R\(_{3}\)加在同一管的控制栅上,利用帘栅极,控制栅极和阴极组成音频放大三极管,帘栅极相当于放大管的屏极,放大了的音频电压从这个电极输出至下一级。经R4、C\(_{2}\)滤波后的电压则用作自动音量控制电压。
这个用五极管屏极与阴极接成二极管检波器的性能,基本上是与普通二极管检波器相同的。但是它还有下列特点:
1.因这种回路中的五极管可用一般的中频放大管,或小功率管可以使收音机中电子管类型减少,结构简化。
2.五极管内阻大,故此检波器的输入电阻增加;这就改进了普通二极管检波的最大缺点。对于要求选择性很高的军用收信机来说,是极其有利的。
3.五极管极间电容小,因屏极与阴极离得远(与二极管比);而且还有帘栅极与抑制栅极的屏蔽作用,这对检波器的工作,特别是中频很高的超高频接收机来说是十分有益的。
苏联“祖国牌”收音机就是采用这种检波器线路。(邹谷升)