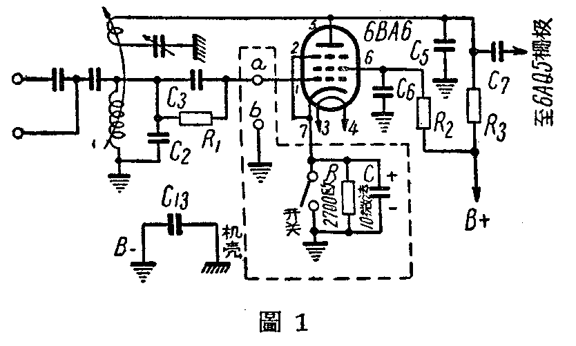
把“工农之友”牌收音机的线路按照图1的方法加以改变,即可把它变成收音、放唱片两用机。开关通路时与收音机原来线路一样,可以收音;开关断路时,在6BA6检波管阴极与地之间加入了一个并联的代丙电阻R和傍路电容器C,使6BA6由检波管变为低频电压放大管。在a处接入电唱头的心线,在b处(即地线)接入电唱头的隔离线。这样改装以后,用晶体电唱头放唱片可以得到很好的效果。

在电唱头上并联一个500千欧的电位器,如图2。即可控制输出音量的大小。

(编者按:“工农之友”牌收音机接地处带市电,如与电唱头的隔离线接连以后,隔离线上也带市电,在使用时需特别加以小心,初学者或经验不多的人请勿改接,以免发生危险。)(郭渭森)