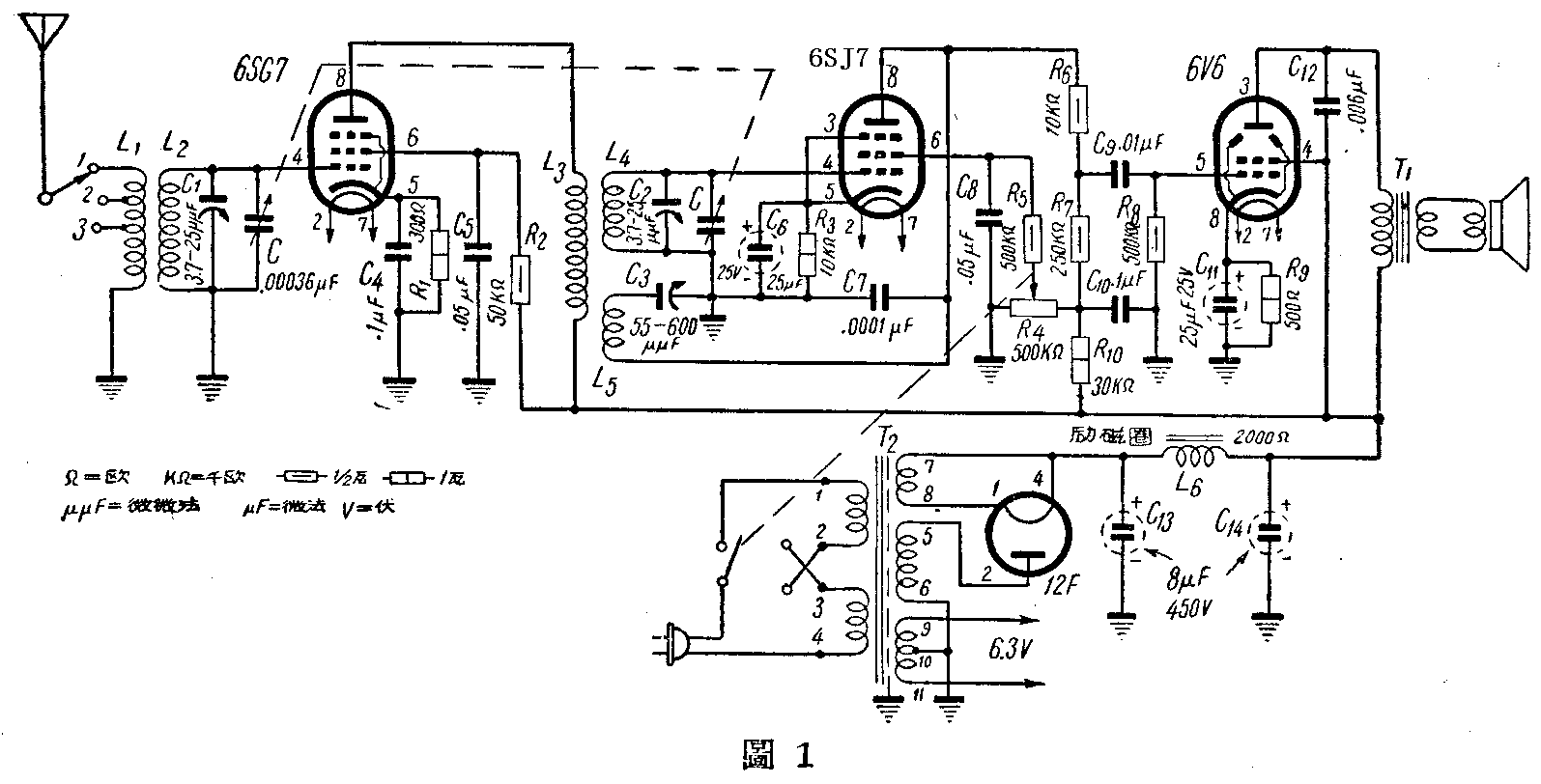
北京市电器生产合作社出品的一种4管广播交流收音机,构造简单,效能也很可靠。初学无线电的人仿制也不困难,它的线路见图1。

这个线路是用6SG7做调整式高放,6SJ7做丙电压再生检波,6V6做低频放大,12F做整流(全机乙电消耗只有38毫安左右,12F已足够应付)。如改用6SK7高放、6SJ7检波,6V6低放和5y3整流,效果也差不多。原机采用丙电压检波的好处是收听本地强力电力时,不会因输入信号太强而引起失真,比栅极检波要稳定得多。再生力的控制,用500千欧的电位器R4调节帘栅电压,也比用再生可变电容器调整来得简便平稳。线圈是经过多次实验和详密设计的(做法详后),做起来很方便。原机用12.5公分直径的励磁喇叭,如果改用永磁喇叭,可以把图1中的L6改的3瓦2000欧电阻。T1是输出变压器,购买时要说明配用6V6的。T2是电源变压器,数据见图2。

这架机器效果的好坏,主要关键在于线圈绕得是否正确。Ll、L2和L2、L4、L5线圈筒的直径大小要相同,L2和L4的线圈圈数和用线线径要一致。具据如下:
1.L\(_{1}\)和L2用线径0.15公厘(38号)的漆包线绕在外径18公厘的圆筒上,L\(_{1}\)45圈,在第20和35圈处各抽一头;L2165圈,两线圈相距2.5公厘。
2.L\(_{3}\)、L4和L\(_{5}\)用另一圆筒,先绕L548圈,相距2.5公厘绕L\(_{4}\)165圈。在L5和L\(_{4}\)的外面里牛皮纸4层,上面绕52圈作L3。L\(_{3}\)的位置要恰好在L4和L\(_{5}\)相接处的中间,如图3。

3.线圈筒可以用马粪纸、牛皮纸或道林纸自制,长度约65公厘,外径18公厘。
4.各线圈的线头应该接哪一根线,要和图3中标明的一样,不要轻易交动,或增减圈数。
5.几圈绕好以后,在腊里煎一下,可以防止松动和受潮。
装置上注意的几点
1.高放部分的零件和线圈,最好和其它部分的零件距离远些,或加妥善隔离。
2.高放线圈放在金属底板的上边,检波线圈放在下边,可以避免互相感应。
3.各电子管屏极和栅极的接线越短越好,尤其是检波部分,更应注意。
4.试验时如果把电位器R\(_{4}\)调到最大也没有再生,证明再生线圈L5的两头接反,可把线头接线对换一下,照图3改正。
5.半调整电容器C\(_{3}\)的容量大小,关系着再生的强弱,要仔细调整。如果再生过强,会增加再生调节的困难,减低收音效果。总以R4开到最大时,不论双连电容器C旋进或旋出,都恰有再生为最好。如果线圈绕得很合适,C\(_{3}\)也可以改用0.0001微法的固定电容器代替。
6.电容器C上的两个补偿电容器(C1和C2)要细致的反复调整,务使高效级和检波级能够同步,否则远地电台的音量就会大大减低或听不到。
收音成绩
这架机器在北京市收听时,只用一根地线,在白天除本市各电台外,还可以收到天津、保定和济南等电台,晚间收到的电台较多,如果接用天线后,还可以收到沈阳、哈尔滨、太原、朝鲜和日本等地的电台。有时湖北、安徽、江苏和浙江等省的电台也可以听得很清楚。(刘欧 项逸民)