随着国产电子管和无线电零件制造业的飞跃发展,国产收音机的产品数量和型式也越来越多了。

552型5灯机就是在祖国无线电制造业进一步发展的基础上生产的,它是国营上海广播器材厂的产品,专供有110伏或220伏交流电源的地区使用。本文标题旁边的照片就是它的外型。这种收音机既能收听国内外广播,也可以用机上的电唱机播放唱片。电路里还接有音调控制器,发出的高低音都很丰富。适合于团体、家庭或个人使用。它的技术规格如下:
1、电源:110伏或220伏51—60周交流电源。出厂时接220伏。2、消耗电力:收听广播时55瓦;使用电唱机时75瓦。3、收听频率范围:中波段550—1600千周(545—187公尺);短波段3.85—12.5兆周(78—24公尺)。4、中频:465千周。
收音机的调整旋钮共有4个:音量控制器连电源开关和波段选择开关,在机箱前面,波段开关分3档,向右旋是短波,中间是中波,向左旋是放唱片;电台选择钮(调谐钮)在机箱右侧,旋动时可以挑选所要收听的电台;音调控制器在机箱左侧,可以调节高音和低音。

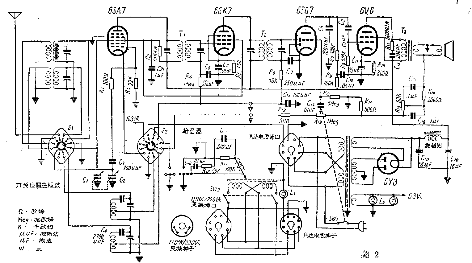
这部收音机里用的是5个国产电子管。变频6SA7,中放6SK7,第二检波兼自动音量控制和第一低放6SQ7,强放6V6,整流5Y3。电子管在底板上的排列见图1,线路见图2。

收音机的输入回路是电感交连,中波段用铁粉心线圈,因此提高了灵敏度和选择性。本地振荡用三点式回路,减少了振荡不稳的现象。在6SA7第一栅极回路中,串有一100欧电阻R1,这个电阻的作用,可以扼制寄生振荡,尤其在短波段,可以减少刻度盘上电台的移动情况,增高了接收的稳定度。波段选择开关用6刀3掷开关,它共有3个位置(短波段、中波段、唱片),开关的结构是开路式,共有2块开关板S\(_{1}\)、S2,每块开关板上分布着3把刀。
中放级6SK7管把中频变压器T\(_{1}\)输入的465千周的电压放大后,由第二中频变压器T2输出,加到6SQ7的小屏上。
6SQ7的二极部分充第二检波兼自动音量控制,三极部分作第一低放。自动音量控制偏压经电阻R\(_{6}\)、R4送到6SK7的栅极上,而检波后的音频电压则经过波段开关S\(_{2}\)、电阻R12、R\(_{19}\)和电容器C14加到第一低放的栅极输入回路。R\(_{6}\)、C7和C\(_{13}\)组成的滤波器可以滤去检波后电流中的高频成分。从拾音器输出的音频电压经过特殊的网络C17、R\(_{17、C}\)18和R\(_{18}\)后,也通过S2加到第一低放6SQ7的栅极上。这个网络里的R\(_{17、C}\)17扼制低频而R\(_{18}\)、C18扼制高频,使拾音器输出高低音频率响应曲线比较平坦。6SQ7栅极输入回路由R\(_{19}\)、C14、R\(_{13}\)和R14组成,电位器R\(_{19}\)是音量控制器,它附有电源开关SW1。6SQ7屏极回路里的电阻R\(_{9}\)和电容器C10,主要作用是提升低音。
强放管6V6的栅偏压是阴极电流流过电阻R\(_{1}\)0时所产生的。输出变压器T3初级两端跨接的电阻R\(_{11}\)和电容器C12,防止了高音段产生的叫声和“丝丝”声。
输出变压器次级输出的音频电压,经过电阻R\(_{15}\)、R16的电容器C\(_{15}\)、C16所组成的音调控制网络时,在R\(_{15}\)上产生的电压降,就作为负回授电压加到6SQ7的栅极。转动R15的旋臂,音调控制网络的阻抗也随着改变,于是高低音负回授成份发生变化,圆满地完成了音调控制的作用。
电源部分用全波整流,使输出的直流高压比较平稳。
电唱机马达电源从收音机的电源线经过马达电源插引入,但收音机和马达各有独自的开关,收音时可以把马达关掉。在接用110伏电源的时候,要先揭开唱盘,把盘下面的110/220伏插子拔出来,转一个角度再插入,使插子上的箭头对准“110伏”处,这时才能使用,否则电压太低,机器不能工作。放唱片时,波段开关应旋在“唱片”位置,它就把开线柱和6SA7的信号栅、阴极直接接地,本地振荡回路也被切断,不能收音。但拾音器恰和第一低放管的栅极接通,电唱头支架里的指示灯L\(_{1}\)发亮,把马达开关Sw2闭合,就可以播放唱片了。(龚方雅)