1.上面这个超外差式收音机原理图有一处画得不对,为什么?

2.这个毫安表的动圈电阻是多少?

3.这两个毫安表,那一个的表头比较灵敏?

4.一个交流电表里装的4个氧化铜整流器,坏了哪2个还能不能用?

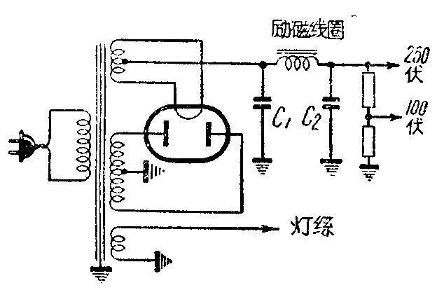
5.在一些新式的电子管很多的收音机里,滤波电容器C\(_{1}\)比C2容易坏,为什么?

6.用欧姆表测验电解电容器时,照图做第二次测验比第一次电表指针摆动变大,为什么?

7.第一音频放大级是甲类放大,应当有一定的栅偏压。可是这个放大级,从线路上看没有加栅偏压,照样能做甲类放大,为什么?

8.甲、交直流两用收音机的几个电子管,灯丝电流的额定值都是一样;为什么?乙、这几个电子管的灯丝串联次序,最好不要弄错,为什么?丙、用交流电源时,先插入电源插座,交流声特别大,反过头来插上去,交流声就会变小,为什么?

上期“为什么”答案
1.因为电源线或电源变压器放在离高放管或中放管的栅极或阴极太近,一收到信号时就由感应产生调制,发出交流声。
2.因为我国沿江沿海设有海岸和江岸电台,这些电台都有中波发报机,波长和收音机的中周接近;而且都是调幅电报,所以收音机里能够听见。
3.这种衰落现象,多数是由于音频放大极的交连电容器断路,高频线路里的电容器有漏电所造成的。有些线接得太紧,喇叭声音一大,震动得利害,接头就断开;喇叭声音正常,它又碰上,同样会发生衰落现象。
4.因为屏流经过接甲电池负极的一半灯丝,把甲电池经常掉换使用,灯丝的两半可以平均担负屏流,所以寿命较长。