现在市上所能购置的扩音机,绝大多数都采用交流电源,不能在没有市电的农村市镇上使用。如将扩音机改装成交直流两用式,并添置甲乙蓄电池做电源,就能解决这项困难。
图1是通用25瓦特扩音机的改装回路图,图中的交直流电源插座,可利用原来的110到220伏变换器的八脚灯座位置。原装在整流部份的滤波电容器都移装,直接到放大级上去。高压开关接在电力放大管的帘栅高压线中,当这电压未接通时屏流极小,比开关接在屏极的高压线上更安全妥当,直流甲电用一只100安培小时以上的6伏汽车蓄电池,直流乙电用三只1.2安培小时的100伏乙电蓄电池串联。用直流电源时屏压为300伏(用交流时为360伏),帘栅压为250伏(用交流时为270伏),虽然都比用交流时低一些,但在实际使用时声音减低极小。充足了的甲电蓄电池可使用十小时以上,充足了的乙电蓄电池仅能使用五小时左右,所以最好能备置两套乙电蓄电池,或采用3至4安培小时的乙电蓄电池,方可配合甲电继续使用十小时。接甲电池的电源线应选用上等双股胶质线,线头应焊牢在弹簧夹子上,尽量减少线间电阻,在乙电蓄电池抽头的地方,一定要用纯铅质线焊牢后接到抽头的接线柱,再接直流电源线,切勿用铜线绕接,因为铜线会受硫酸腐蚀而发生铜绿(硫酸铜),使电阻变大,阻碍了电路的畅通。

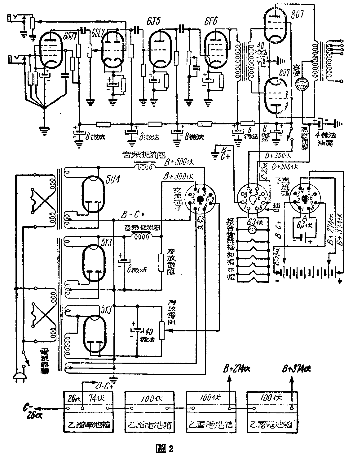
图2是通用75瓦特扩音机的改装回路,其中大部份和图1相仿,惟(甲乙)\(_{2}\)类放大需另用25伏丙电压,所以在使用直流时应从乙电蓄电池中抽出26伏做丙电,图中乙电蓄电池共用四只,用直流时屏压为374伏(用交流时为500伏),帘栅压为274伏(用交流时为300伏),虽然都比用交流时低一些,影响也不大,曾经试用30伏丙电,屏压为370伏,帘栅压为270伏,在无信号时屏流电流表指数为40毫安(用交流时为100毫安)。在最大信号时屏流为200毫安(用交流时为230毫安)。电力放大管的工作特性曲线已移近乙类放大,成绩甚好,音质也不坏,而平均屏流可节省不少,曾试将屏压增高至470伏,声音却并没有显著增加,为了省电和安全起见,还是使用370伏屏压。

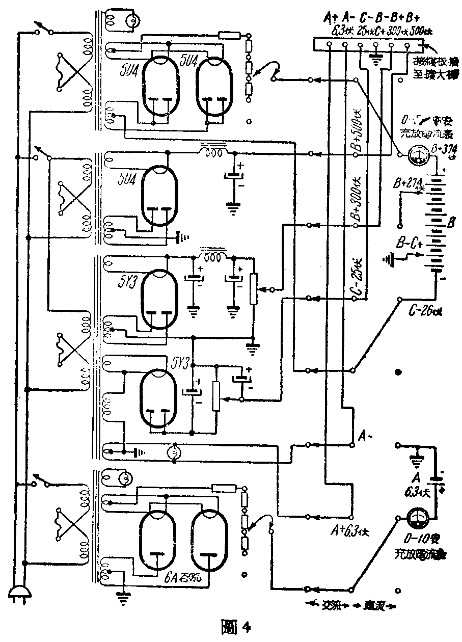
图3图4是利用扩音机整流器充电的交直流两用扩音机的电源回路。白天没有电源,就用蓄电池供给,晚上有交流电源后,可一面使用电池,一面充电。充电时须装一甲乙电充放电流表,来表示充放电情形,并须有调节器来调节充电电流量,各部分都分别装电源开关和指示灯,以便个别使用或停止。乙电蓄电池最好采用3至4安培小时式的,以便配合甲电池使用。一般扩音机和电源部分的机壳是不相联接的。在农村根本没有电源的地方,单买扩音机和甲乙蓄电池即可。(江锡良)

