直流收音机所用的电子管,除了少数电力放大管外,一般直热式电子管的灯丝,不能用交流电源。这种灯丝,为了省电,设计得较细,因此不易保热。若用交流电来热灯丝,电子放射数将随电源电压的交变而波动,放出来的声音,就会混有猛烈的交流洪洪声。
是否直流收音机电子管就不能用在交流收音机上呢?
我们注意到直流电子管灯丝的电流很小,普遍约50—60毫安,和一部五灯机整流管的输出电流很接近。试验证明:让整流管输出的直流,部分或全部经过直流电子管的灯丝,一样好用。这个办法,就在电子管供应缺乏的时候,给寻求代用品提供了更多的可能性;并使一些直流电子管可以尽量被利用。
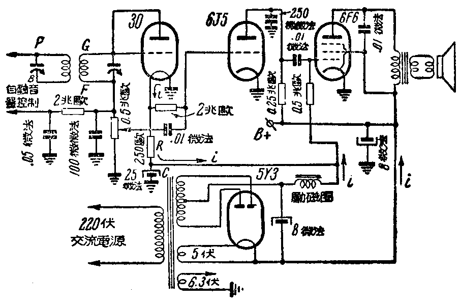
下面我们就举一个30号电子管用在交流收音机里担任二次检波和自动音量控制的实例,回路如附图。

这部交流机整流管输出电流约为60毫安,和30管的灯丝电流相同。30管灯丝一端接地,另一端接电阻R。这点上的电压约为2伏,可充6J5音频电压放大管的负栅压。电阻R为250欧,其另一端接滤波励磁圈,接点上电压约为负16至负17伏,又可作6F6音频电力放大管的负栅压。电容器C滤去可能经R到30管灯丝的交流,一定要用,而且容量要大,一般8—25微法就已合用。电阻R用可变电阻更好,因为如果电源不稳,或有其他原因,使30管工作时的灯丝电压不足2伏,尚可调整。但30管的灯丝电压虽低至1.7伏,还不会影响其正常工作。如发觉收音机仍带有交流声,不妨将30管的屏极接地,第二检波工作即由栅极单独担任,使屏极在外围作屏蔽,以隔绝管周围交流电磁场的感应。
这样使用直流电子管的方法,一般寿命还可延长。灯丝电流这时和整个收音机的总屏流一样。是逐渐增加的,最大电流有一定的限度,不像用电池时,开始灯丝冷,它的电阻值很低,电流很大,可能超过预定值数倍。
许多直流电子管如32、34、1N5等,都可以采用同样办法加以利用,只要配好它们的灯丝电压和电流数值就行了。
如收音机整流器输出电流大于直流电子管的灯丝电流,就须加分流电阻r。设灯丝电压为u伏,灯丝电流为i\(_{f}\)安,整流管输出直流为i安,和灯丝并联的电阻即为\(\frac{u}{i-i}\)f欧。(陈焕孟)