专家坐堂:网络篇(33)
数码时尚
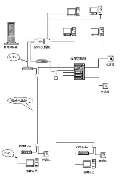
如何用ADSL实现点对点通讯
问:由于特殊需要,我现在想用带路由功能的ADSL Modem进行点对点数据传输,望得到专家的指点(网络结构见图,关键是虚线框内的这一部分能不能实现)!
答:与普通Modem不同,ADSL Modem之间无法直接进行点对点连接。但借助于VPN方案,不仅可以实现类似点对点的连接方式,还能节约开支(在ADSL网费包月情况下)。
若欲实现虚线框内部分的VPN连接,每个点只需要一条ADSL线路,另外需要安装一台Windows 2000或2003服务器,也可以用一台售电服务器代用。在售电服务器上,ADSL连接需要设置成“桥接”方式并连接到Windows 2000/2003服务器,并在这台服务器上安装双网卡(一块接ADSL连接,一块接局域网)。这样,这台Windows 2000服务器在连接到Internet时将获取一个合法的IP地址,将这台服务器配置成代理服务器(供局域网内上网用)和VPN服务器(提示:关于VPN服务器的建立请参见《电脑报》2003年第19期D4版)。
在售电点甲、售电点乙,只要用ADSL方式连接到Internet,再拨叫售电服务器的VPN服务器。连接之后,售电点甲、售电点乙、售电服务器将组成一个局域网,可解决问题。
做二级代理的注意事项
问:由于公网IP地址数量有限,每个部门只有一个有效IP。因此大家想建立二级代理服务器,使部门小局域网中的每台计算机都能上网,这需要注意什么问题?另外现在通过WinGate上网每次都要输入用户名和密码,要不就出现“use Java client authentication as required by policy”错误,是何原因?
答:在建立二级代理服务器时,应当注意如下几个方面的问题:
1.二级代理服务器需要两块网卡,一块连接公司网络,一块连接部门集线器。
2.部门采用的保留IP地址段应当与公司采用的保留IP地址段相区别。
3.通过二级代理服务器连接Internet的部门计算机的默认网关,应当设置为二级代理服务器的部门IP地址。
共享Internet连接时需要键入用户名和密码是WinGate的访问控制手段,用于验证用户身份,从而便于管理和控制客户端对Internet的访问,如不需要可以直接在软件相应设置中修改。
集线器+路由器无法共享上网
问:18台机器采用宽带路由器+集线器方式,利用集线器扩展端口组网共享Internet。连接完成后,直接连接至宽带路由器LAN口的3台机器能上网,而通过集线器连接的计算机却无法上网,路由器与集线器之间无论采用交叉线或平行线都不行。集线器上与路由器LAN端口连接的灯不亮。另外,集线器上的计算机无法Ping通路由器,也无法Ping通其他计算机,是什么原因?
答:可能导致接集线器的计算机无法访问Internet的原因有三个:
一、集线器自身故障
故障现象是集线器上的计算机彼此之间无法Ping通,更无法Ping通路由器。该故障所影响的只能是连接至集线器上的所有计算机。
二、级联故障
例如路由器与集线器之间的级联跳线采用了不正确的线序,或者是跳线连通性故障,或者是采用了不正确的级联端口。故障现象是集线器上的计算机之间可以Ping通,但无法Ping通路由器。不过,直接连接至路由器LAN端口的计算机的Internet接入将不受影响。
三、宽带路由器故障
如果是LAN端口故障,结果将与级联故障类似;如果是路由故障,结果将是网络内的计算机都无法接入Internet,无论连接至路由器的LAN端口,还是连接至集线器。
从故障现象上来看,连接至集线器的计算机既无法Ping通路由器,也无法Ping通其他计算机,初步断定应该是集线器故障。
来电时Modem怪叫是为何
问:最近,使用《终极上网提速》这款软件时,不慎选择了对Win98系统优化(我的机器是WinXP系统),但立即点了“恢复”按钮。不过从此只要电话与Modem连在一起时,一旦电话打进来,响两声之后Modem马上发出极为古怪的叫声,这是为什么呢?
答:“有电话打进来,响两声之后马上发出极为古怪的叫声”应该是接收传真的声音,这是Modem设置了“两声振铃后无应答转传真”功能。可以用如下方法解决:
方法一:进入“附件→超级终端→输入一个名称(任意,只用于与其他连接相区别)→选择连接Modem的端口(外置Modem为COM1、COM2,内置的多为COM3或其他端口)→每秒位数选择9600”,然后在窗口中键入:
at s0=0
at &w
退出超级终端,问题就解决了。
方法二:依次单击“开始→所有程序→附件→通讯→传真→传真控制台”,打开“传真控制台”窗口。在“工具”菜单中选择“配置传真”,运行“传真机配置向导”。在“选择传真发送或接收设备”对话框中,选中“允许接收”复选框,并选择“手动应答”选项,由人工决定是否接收传真。当然,也可以选择“自动应答”选项,但将响铃的次数适当增加,如增加到5次。
