生化危机2——图文指引(下)
拿到钥匙后,克莱尔到53取得菲林,在55取得摇杆。然后回警署,到房间26得到齿轮。经大厅21到达图书馆35,上楼到46,进入48使用摇杆和齿轮发动机关可取得另外一半BLUE
STONE,将两半BLUE STONE合成一块完整石头。拿着三块石头到房间37,在椅子后面的图画上放上三块石头,会发现一条密道。乘电梯经密道到一间密室58,遇警署署长,然后……
从密室58到达70,遭到怪兽的袭击。干掉怪兽后经原路回到37,找回雪莉再经70到达71。当到达下水道71时,雪莉不幸被水冲走。克莱尔经71到76,再经75到达77遇到利昂。在78找到银币后去80,遇到女研究员,然后……使用圆形阀门到达74取得金币。然后经通风道回到78,分别放好金币、银币,水流立即停止,这下可以上缆车了。

到达89(中间过程同利昂 A),但缆车不在,可去90找到车钥匙。然后到房间88中的电脑上使用车钥匙,缆车即可升上来。下降途中遇到怪兽袭击,后剧情同利昂
A。
因机器发生故障,缆车中途停下。经通风口到达93,之后去94乘电梯下降到96,到达97开动电梯电闸。然后乘电梯95到99(95与99为同一电梯,只是为了更好地说明剧情才将上下电梯编号分开)。
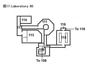
到达102……从109原路返回108(中间剧情同利昂 A,不过由于在利昂
A剧情中,利昂在104外乱摸了一阵,所以克莱尔可以进入105室中,另外在113室不是拿到红色电子卡,而是一把钥匙)。经102到99乘电梯到95,进入94室,仔细观察发现一木箱,把木箱推至升降平台上,按动电钮下降至96,再将小木箱推至靠近98的位置。现在可以从木箱爬到上一层,并使用在113找到的钥匙进入98室。然后……

捡起身旁的MASTER钥匙乘电梯95到99,进入100室找到雪莉。带着雪莉再次回到电梯间99,使用MASTER钥匙可令电梯升到火车月台117。进入火车119放下雪莉,先到火车尾部120找到月台钥匙(就在这里存盘吧),从119出来到月台,用拿到的月台钥匙打开121的铁门(此时开始倒计时)。过天桥到达123,找到两个插头(先要关掉电网,控制台就在旁边),然后去124室将两个插头插到电源插座上,可恢复通电。就在此时,一头庞然巨兽突然出现,举枪向它射击,好像一点用都没有,而124室的门根本就打不开,怎么办?就在124室里躲着怪兽吧!此怪兽要比升降平台中遇到的那个身手敏捷得多,千万要小心,不行就再重来一遍。坚持几十秒后,利昂从上面扔下一个火箭筒,捡起火箭筒,瞄准,“轰”!哈哈,只需一下,怪物就被解决了。干掉怪物后,124的门也可以打开了,迅速过天桥到月台118的尽头,按下控制台按钮就可打开火车闸门。跑回火车,并到火车头部125开动火车。然而……立即去120,见到一个令人恐惧的巨型怪兽。干掉巨型怪兽后出120进119,但门却打不开,回头再看,巨型怪兽居然未死……

后记
攻略中有一些“……”,并非我故弄玄虚,这是表示此时游戏会出现动画来阐述故事情节,还是留给大家自己慢慢欣赏吧。
我在上面只写出了利昂 A和克莱尔 B的剧情,克莱尔A和利昂B的剧情与前面两个出入不大,大家可以对照前面两个看,我在这里就不再多说了。
计分标准
玩家等级会在完成游戏后公布,共分为A-E级,等级分数如下:A、270-300;B、
265-200;C、 195-145;D、 140-100;E、 95以下。等级由三方面进行评估:
使用色带次数、使用急救剂次数(不包括草药)和爆机时间。
游戏中玩家都有300分的满分,在某种情况下游戏会对玩家的表现扣分。扣分方式如下:在2小时9
分59 秒内完成,不扣分;每次完成游戏延迟30分钟或以下,将扣 10
分;不用色带不扣分,每使用一次将扣5分;不用急救剂不扣分,每使用一次扣10分。
使用任何隐藏武器如火箭炮、重型机关枪将扣50分。在剧情中必须获得的不算在其中。